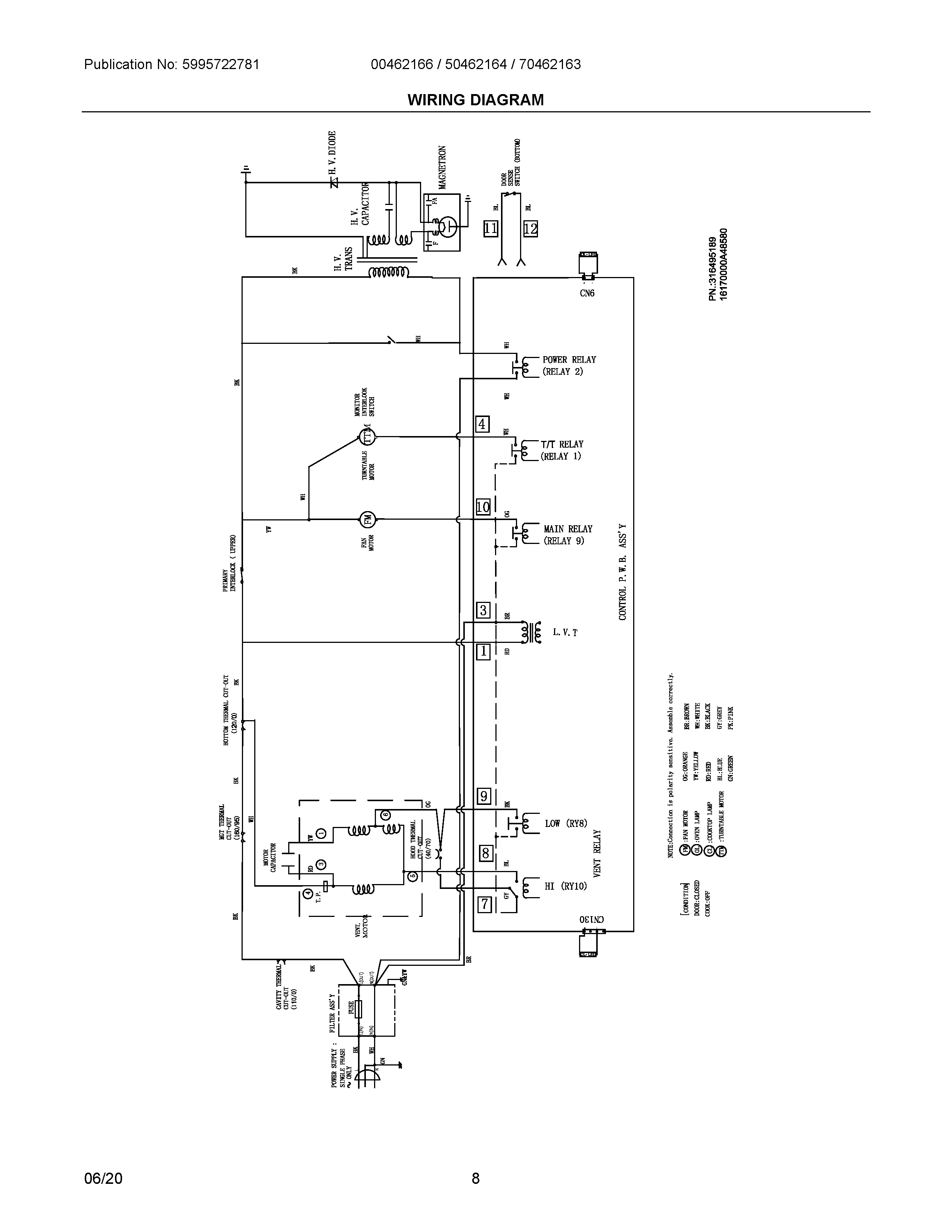
00462166 04 – WIRING DIAGRAMadmin2025-04-26T08:34:31+00:0000462166 04 – WIRING DIAGRAM ProductsPositionProduct6#5304525304 Frigidaire Microwave Control Assembly7WCI 530452530785304523973 Frigidaire Shield9#5304525309 Frigidaire Microwave PCB Board10WCI 530452529111WCI 530452529412PANEL, INNER DOOR, BLACK135304509431 Frigidaire Microwave Frame14#5304525298 Frigidaire Door Latch155304521953 Frigidaire Microwave Spring Assembly16WCI 530452529917WCI 5304525106