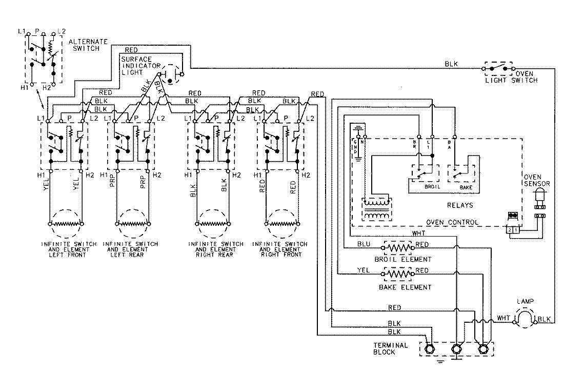
3563XYA 06 – WIRING INFORMATIONadmin2025-04-26T09:06:23+00:003563XYA 06 – WIRING INFORMATION ProductsPositionProductNIMAY 15002070