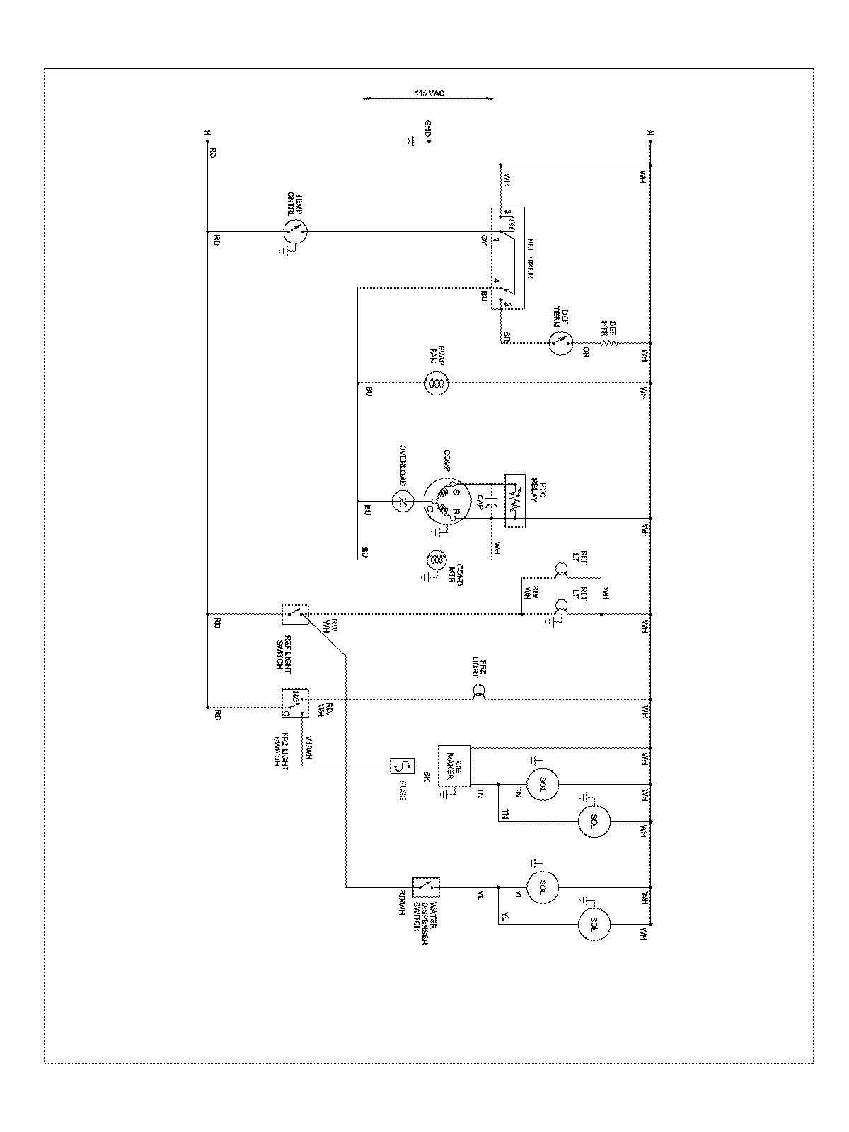
ABD2533DEB 13 – WIRING INFORMATIONadmin2025-04-26T08:56:28+00:00ABD2533DEB 13 – WIRING INFORMATION ProductsPositionProductNIMAY 15003551