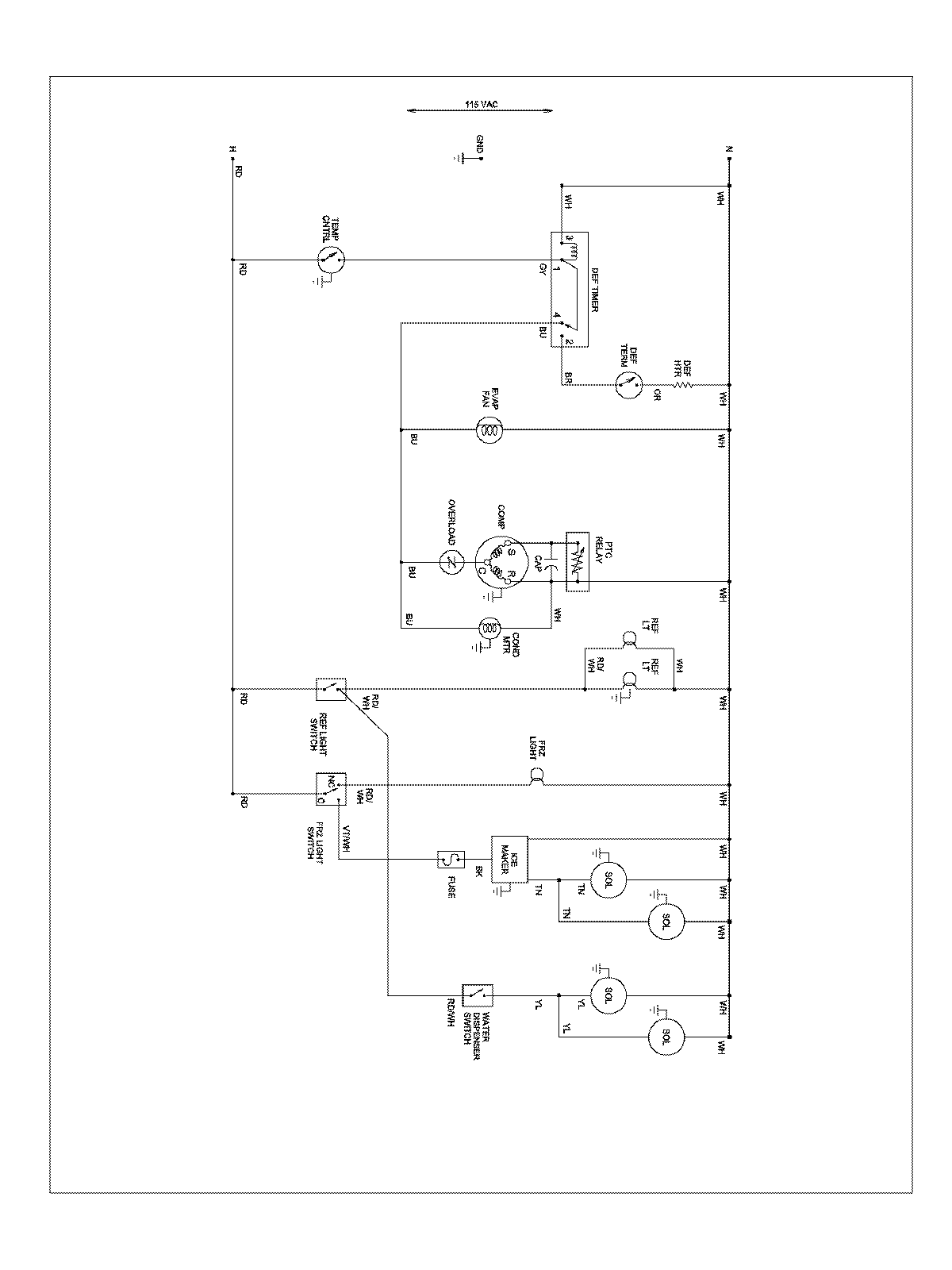
ABD2533DES 13 – WIRING INFORMATION

ABD2533DES 13 – WIRING INFORMATION

Products

PositionProduct
NIMAY 15003551