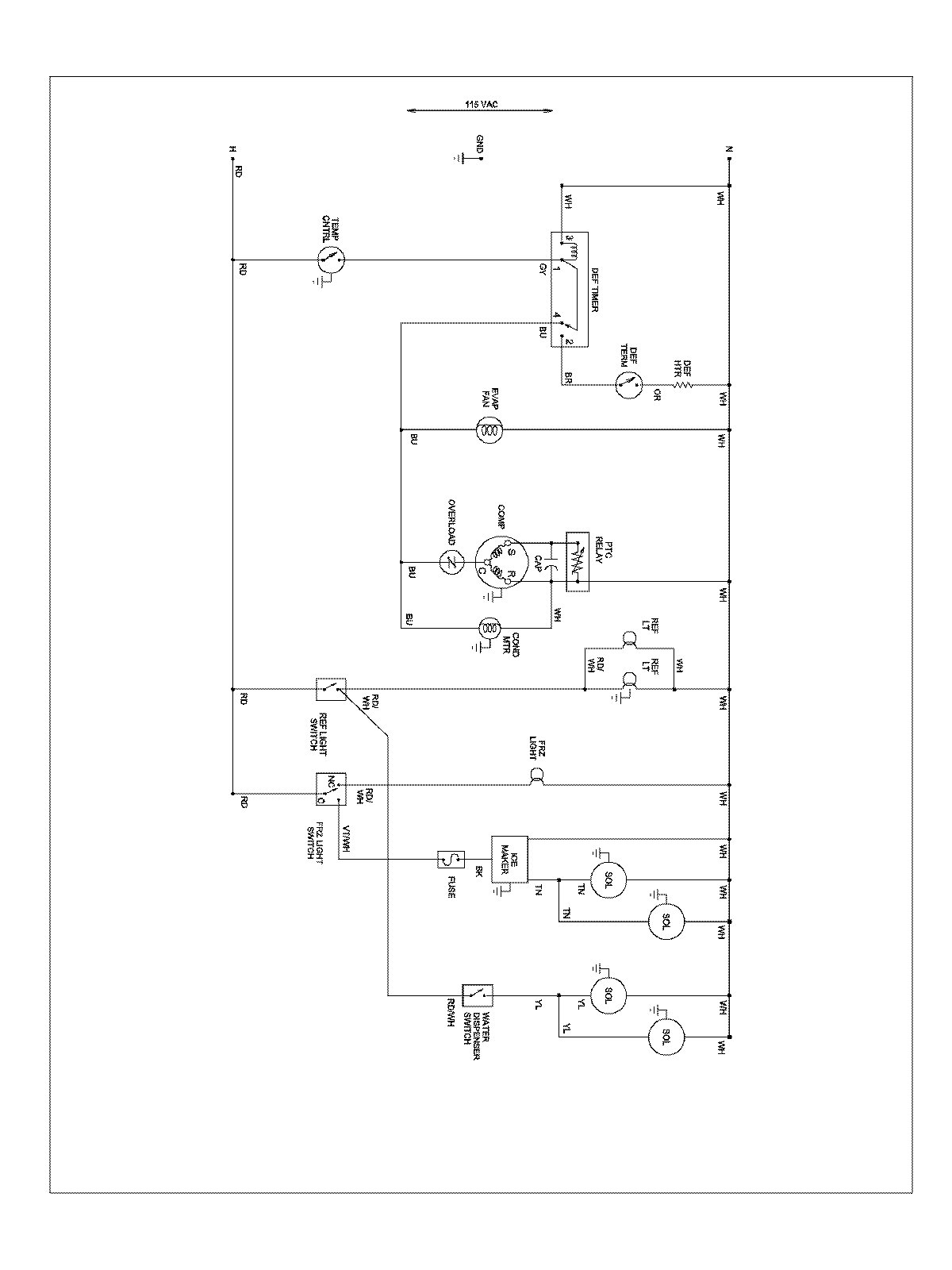
ABD2533DEW 13 – WIRING INFORMATIONadmin2025-04-26T08:56:12+00:00ABD2533DEW 13 – WIRING INFORMATION ProductsPositionProductNIMAY 15003551