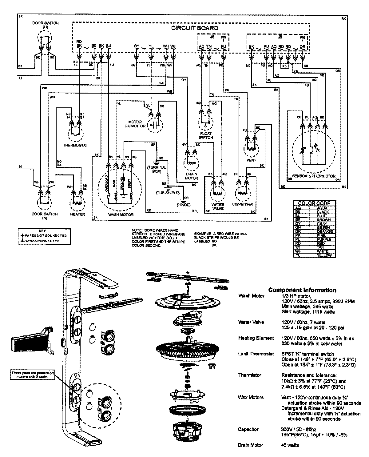
ADB1200AWB 08 – WIRING INFORMATIONadmin2025-04-26T11:53:53+00:00ADB1200AWB 08 – WIRING INFORMATION ProductsPositionProductNIMAY 15003316