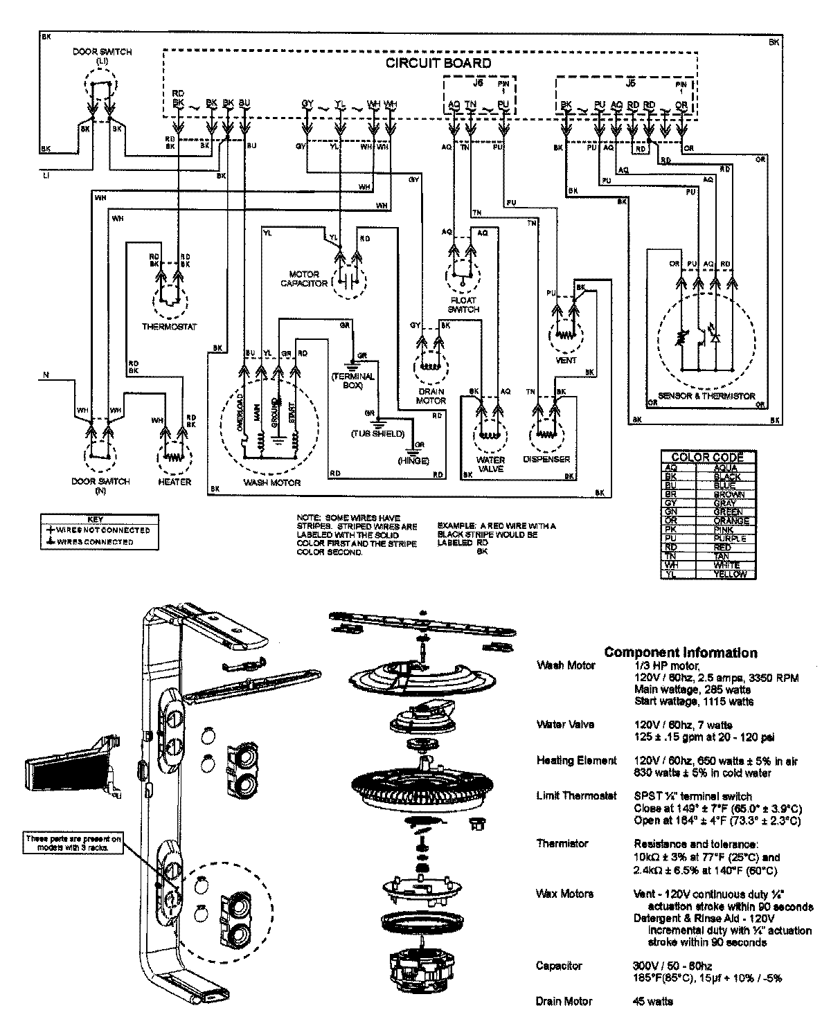
ADB1200AWS 08 – WIRING INFORMATIONadmin2025-04-26T11:53:51+00:00ADB1200AWS 08 – WIRING INFORMATION ProductsPositionProductNIMAY 15003316