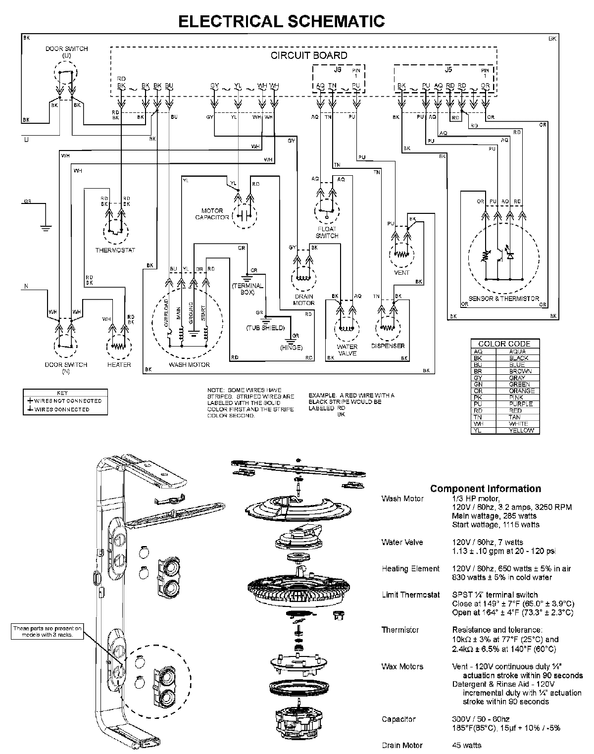
ADB1500AWQ 08 – WIRING INFORMATIONadmin2025-04-26T11:53:37+00:00ADB1500AWQ 08 – WIRING INFORMATION ProductsPositionProductNIMAY 15003703