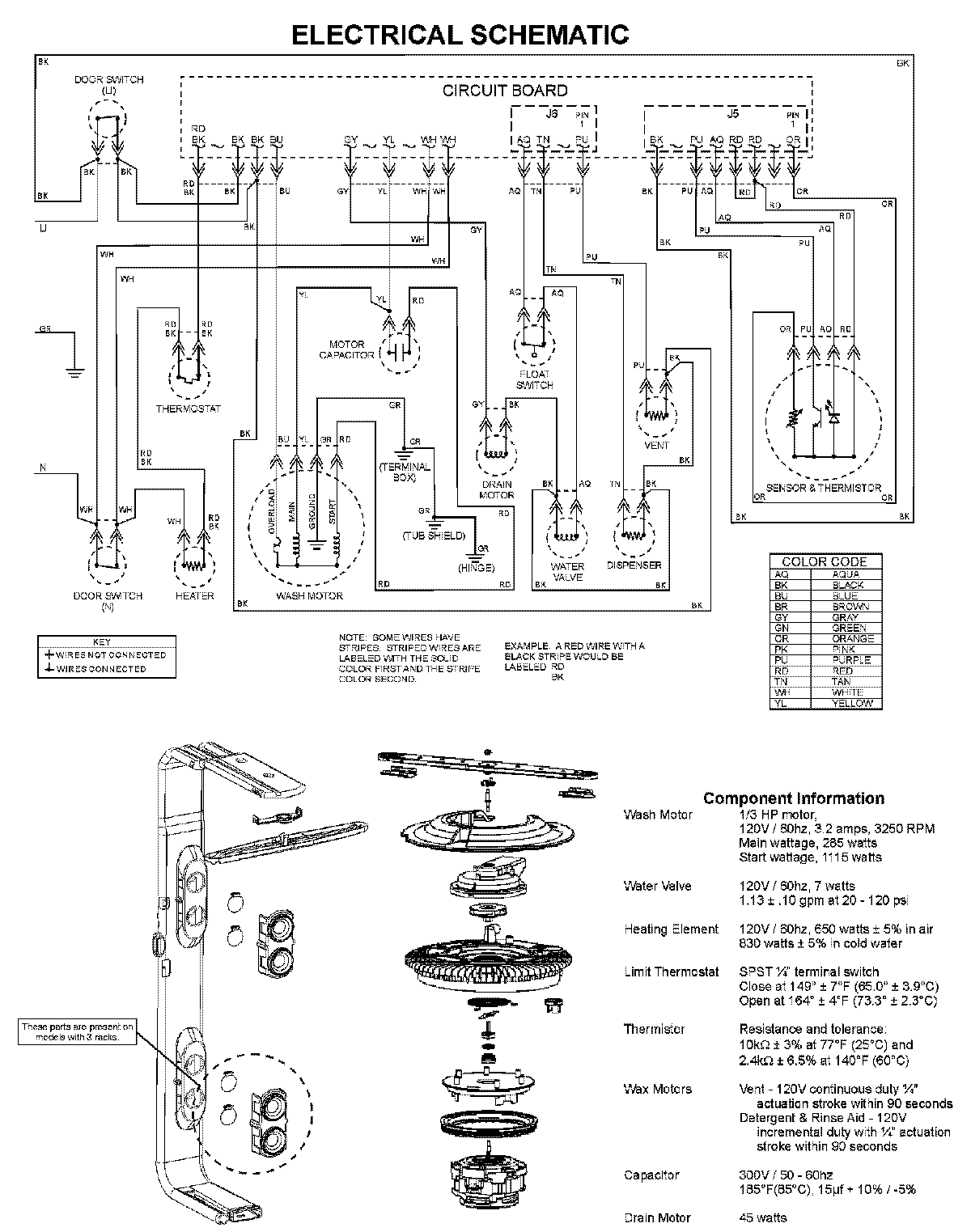
ADB1500AWS 08 – WIRING INFORMATIONadmin2025-04-26T11:54:22+00:00ADB1500AWS 08 – WIRING INFORMATION ProductsPositionProductNIMAY 15003703