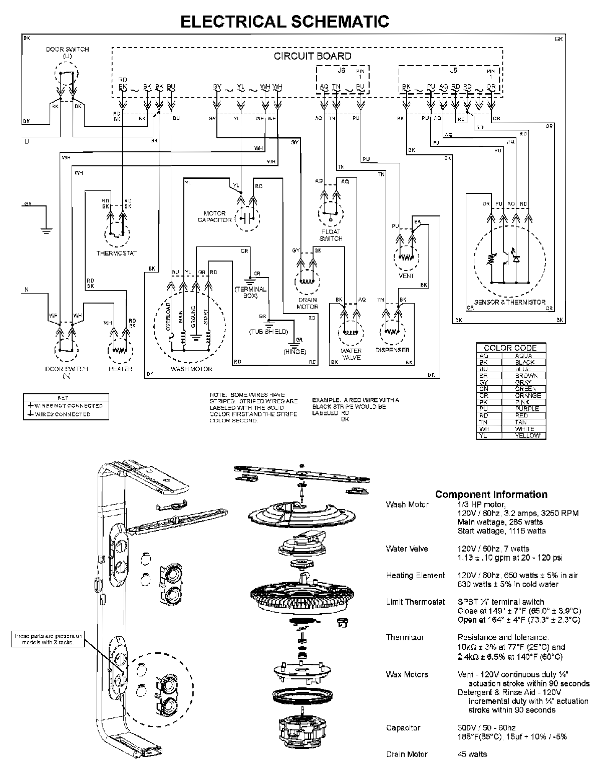
ADB1500AWZ 08 – WIRING INFORMATIONadmin2025-04-26T11:54:13+00:00ADB1500AWZ 08 – WIRING INFORMATION ProductsPositionProductNIMAY 15003703