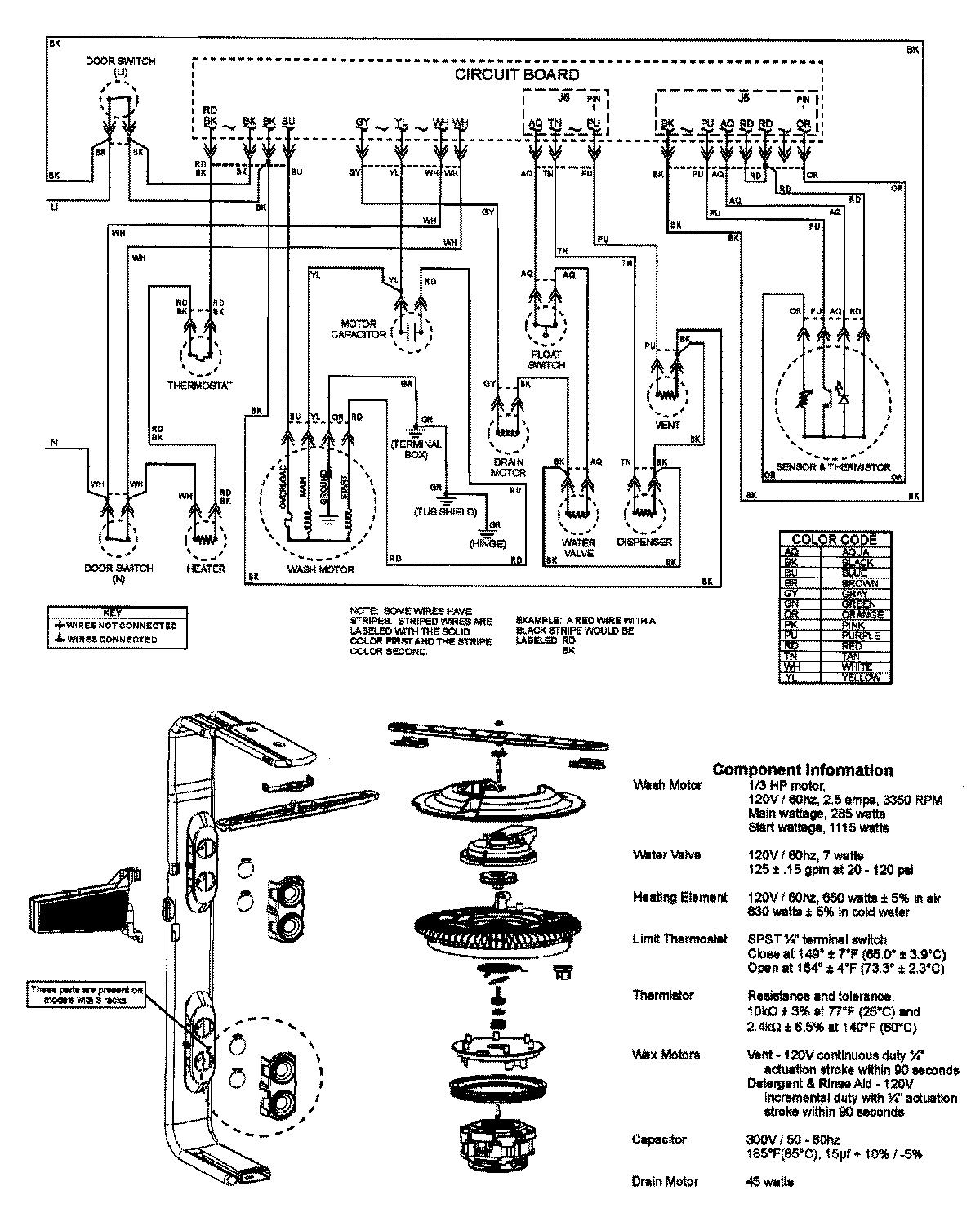
ADB2200AWB 08 – WIRING INFORMATION

ADB2200AWB 08 – WIRING INFORMATION

Products

PositionProduct
NIMAY 15003316