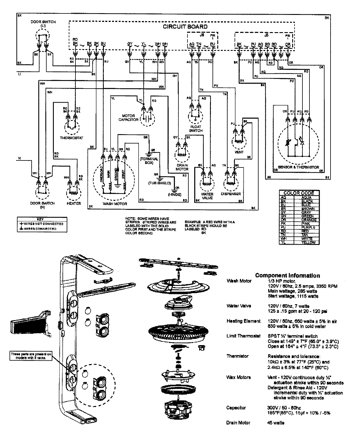
ADB2200AWS 08 – WIRING INFORMATIONadmin2025-04-26T11:54:50+00:00ADB2200AWS 08 – WIRING INFORMATION ProductsPositionProductNIMAY 15003316