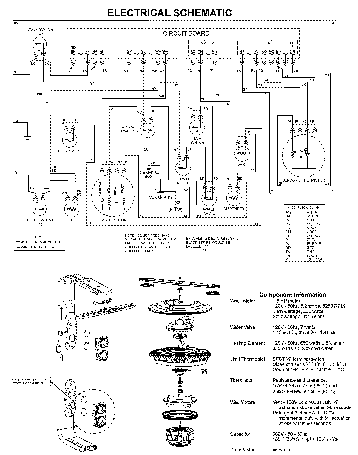
ADB2500AWQ 08 – WIRING INFORMATIONadmin2025-04-26T11:53:29+00:00ADB2500AWQ 08 – WIRING INFORMATION ProductsPositionProductNIMAY 15003703