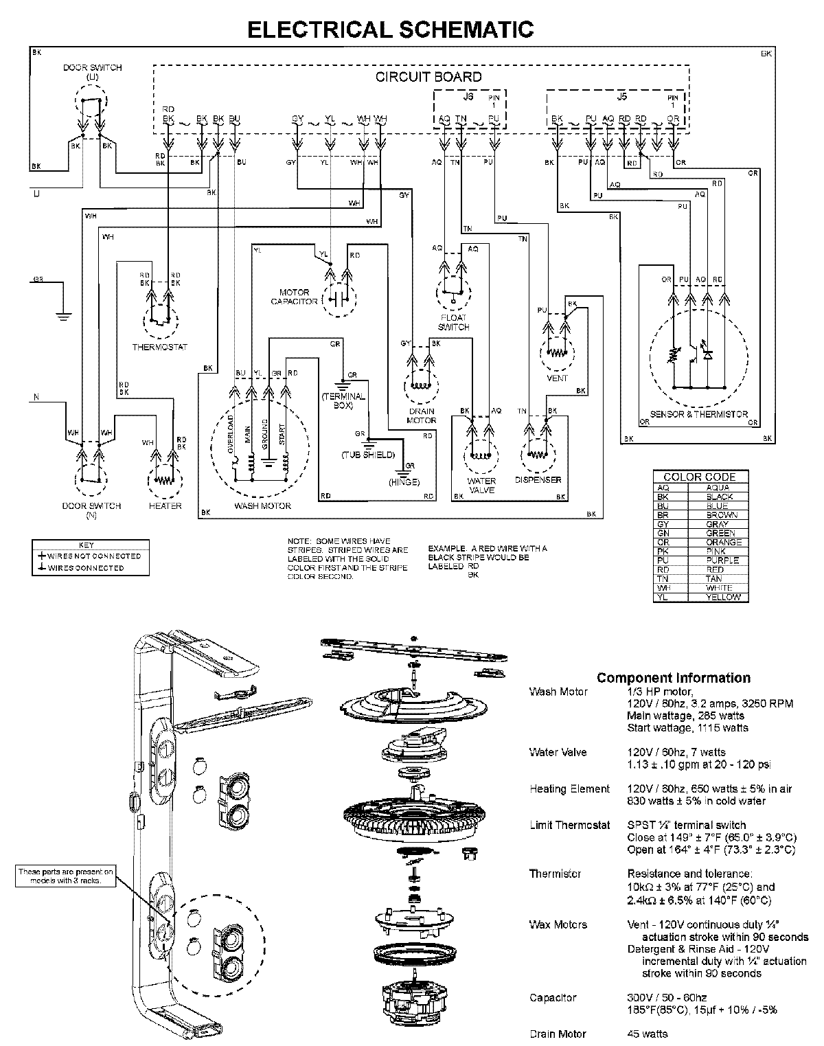
ADB2500AWW 08 – WIRING INFORMATIONadmin2025-04-26T11:55:14+00:00ADB2500AWW 08 – WIRING INFORMATION ProductsPositionProductNIMAY 15003703