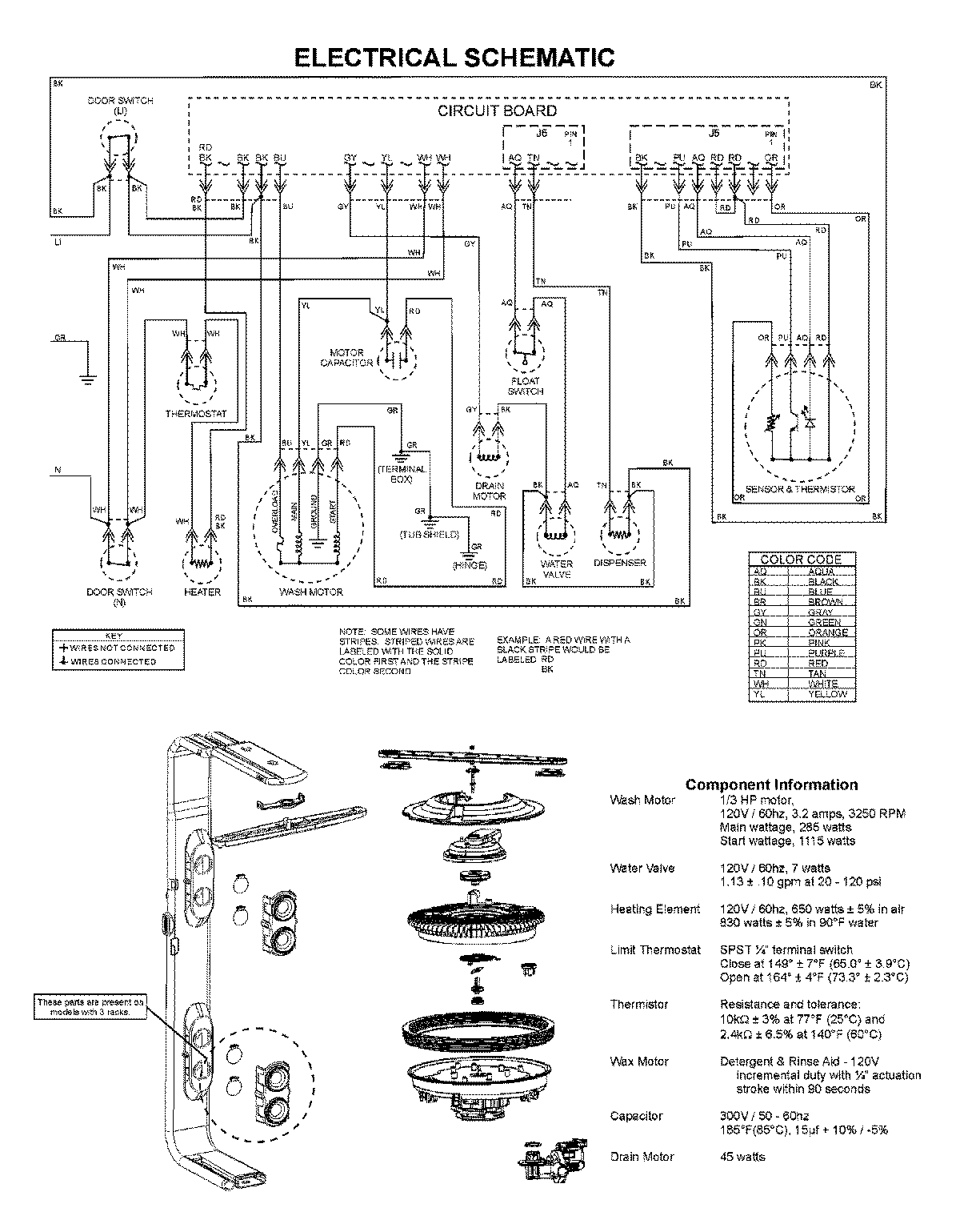
ADB3500AWB 08 – WIRING INFORMATIONadmin2025-04-26T11:36:22+00:00ADB3500AWB 08 – WIRING INFORMATION ProductsPositionProductNIMAY 15003743