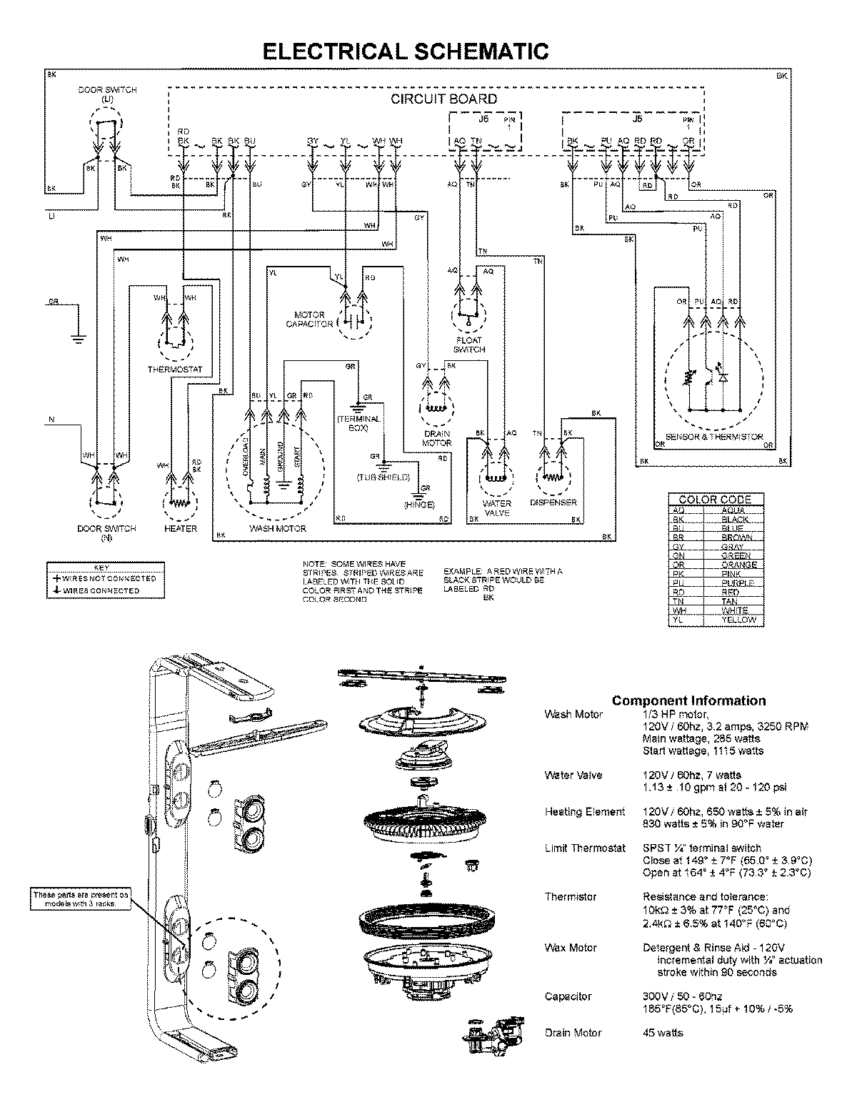
ADB3500AWS 08 – WIRING INFORMATIONadmin2025-04-26T11:52:38+00:00ADB3500AWS 08 – WIRING INFORMATION ProductsPositionProductNIMAY 15003743