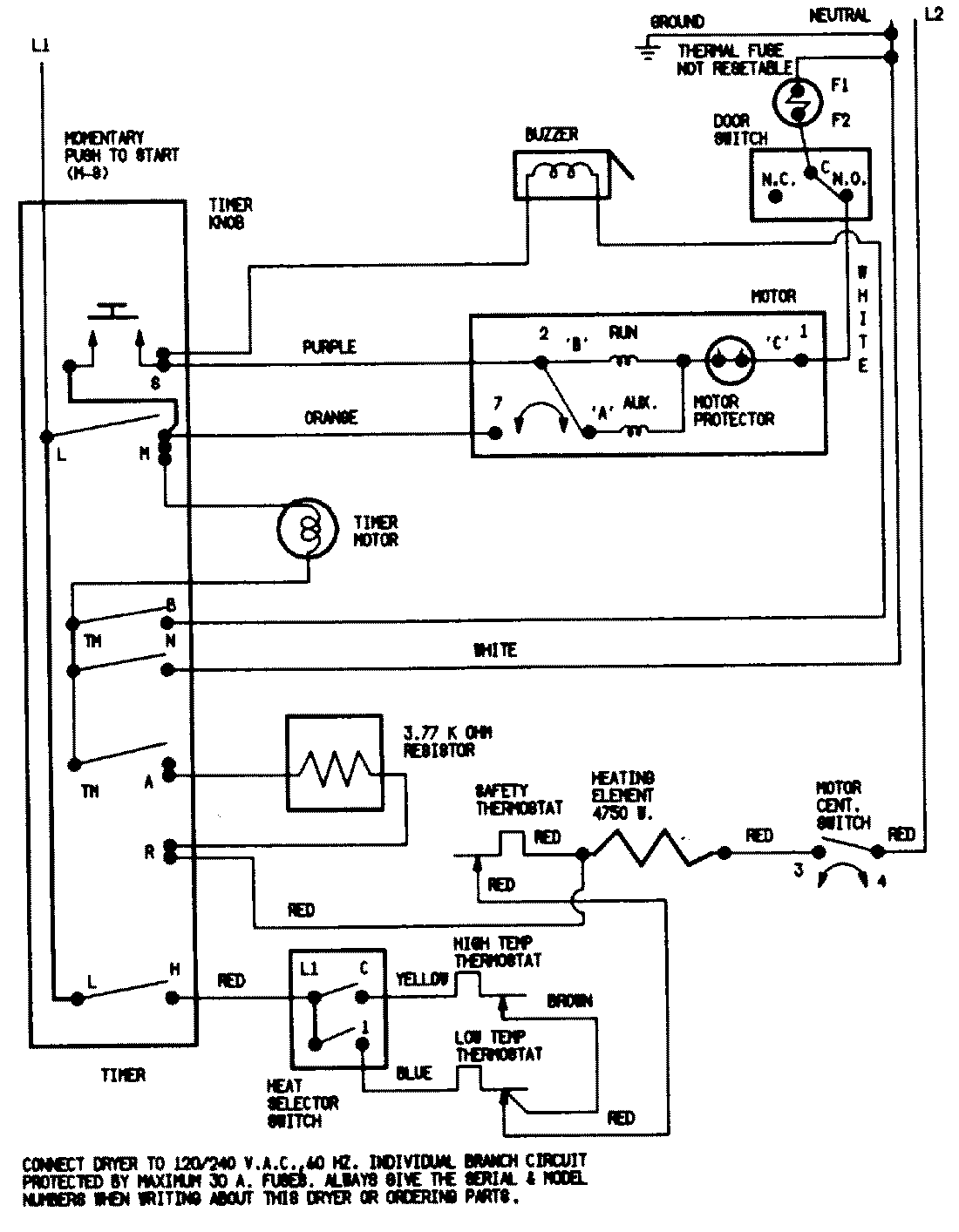
ADE20N3V 07 – WIRING INFORMATIONadmin2025-04-26T11:38:20+00:00ADE20N3V 07 – WIRING INFORMATION ProductsPositionProductNIMAY 15001200NIMAY 15002524