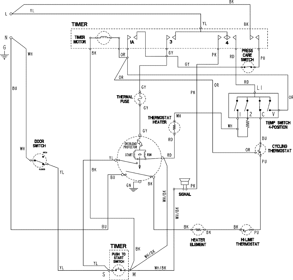
ADE7005AKW 06 – WIRING INFORMATIONadmin2025-04-26T11:55:00+00:00ADE7005AKW 06 – WIRING INFORMATION ProductsPositionProductNIMAY 15003846