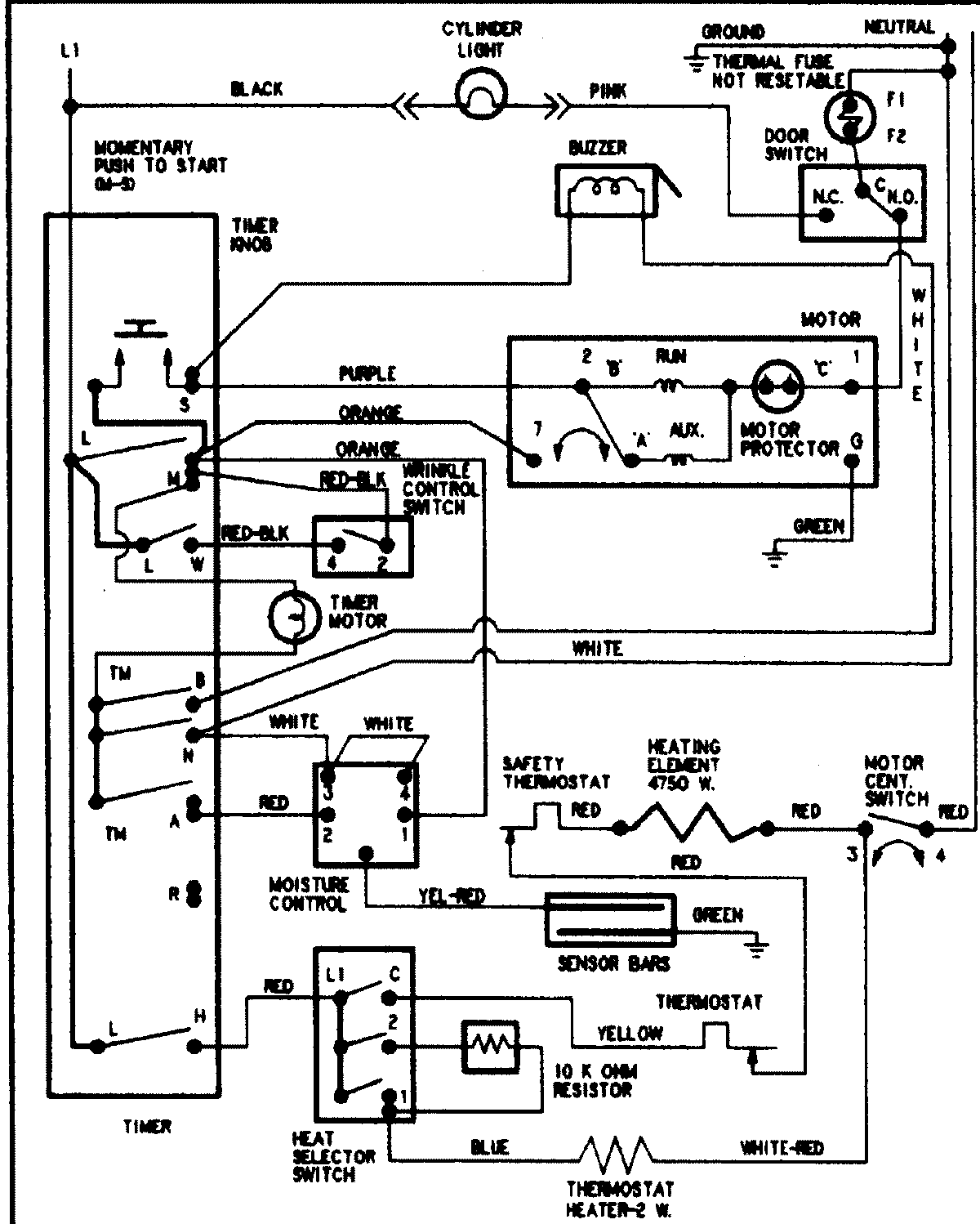
ADE9000AYW 08 – WIRING INFORMATIONadmin2025-04-26T11:55:41+00:00ADE9000AYW 08 – WIRING INFORMATION ProductsPositionProductNIMAY 15002904