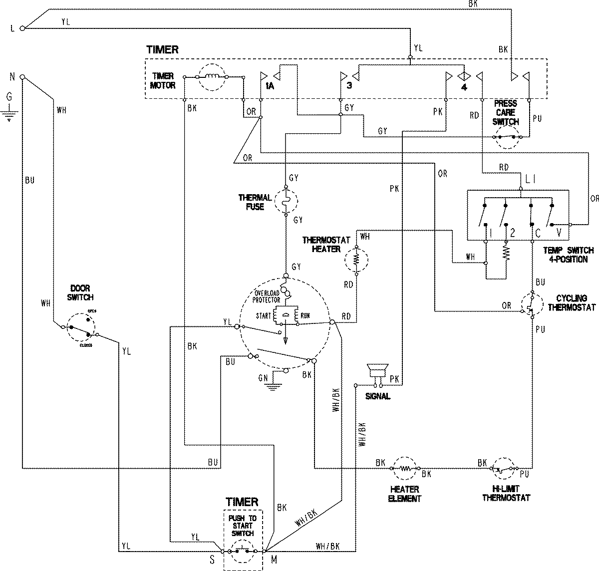
ADE9005AGW 06 – WIRING INFORMATIONadmin2025-04-26T11:37:25+00:00ADE9005AGW 06 – WIRING INFORMATION ProductsPositionProductNIMAY 15003846