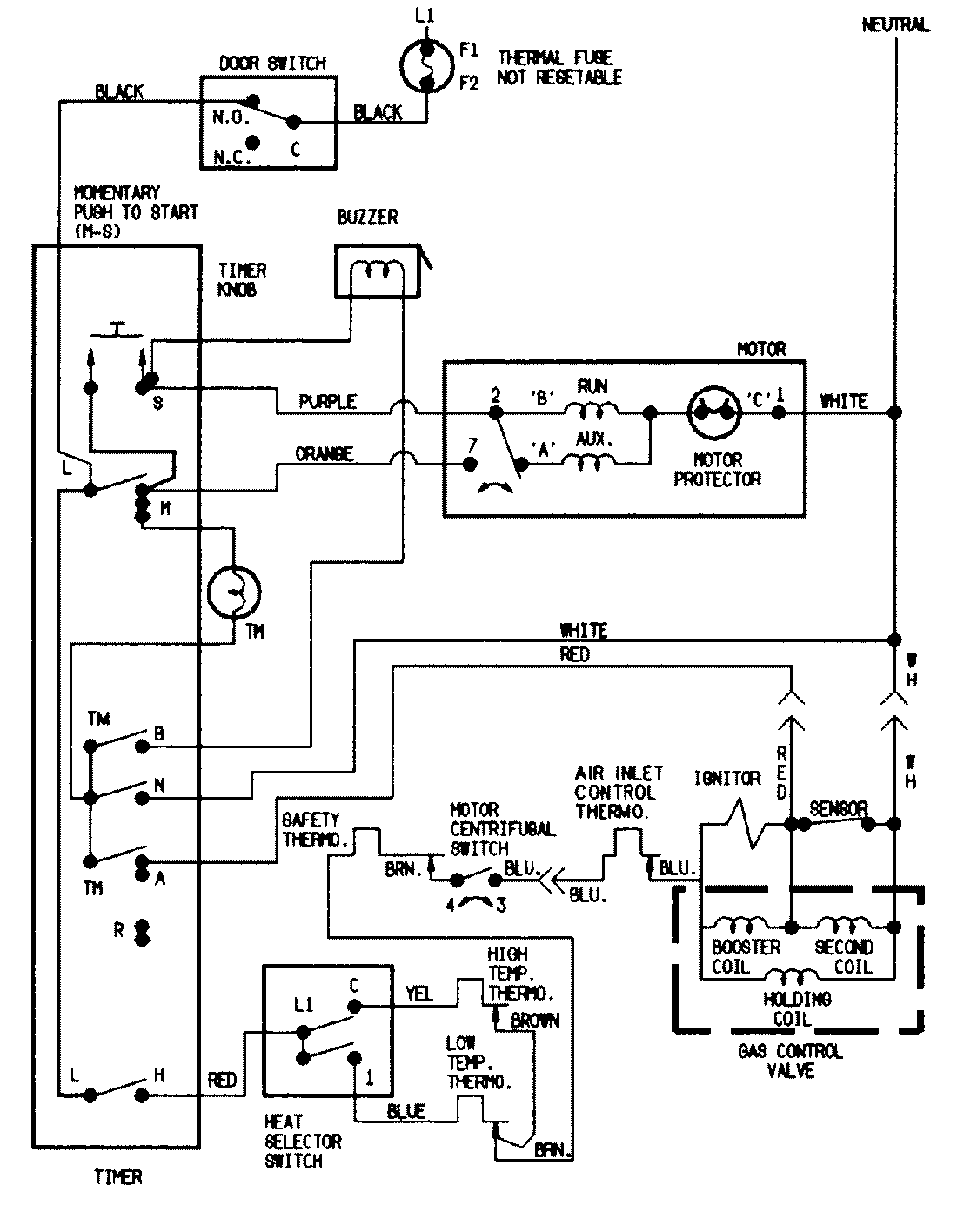
ADG20N3V 07 – WIRING INFORMATIONadmin2025-04-26T11:37:21+00:00ADG20N3V 07 – WIRING INFORMATION ProductsPositionProductNIMAY 15002525NIMAY 15001201