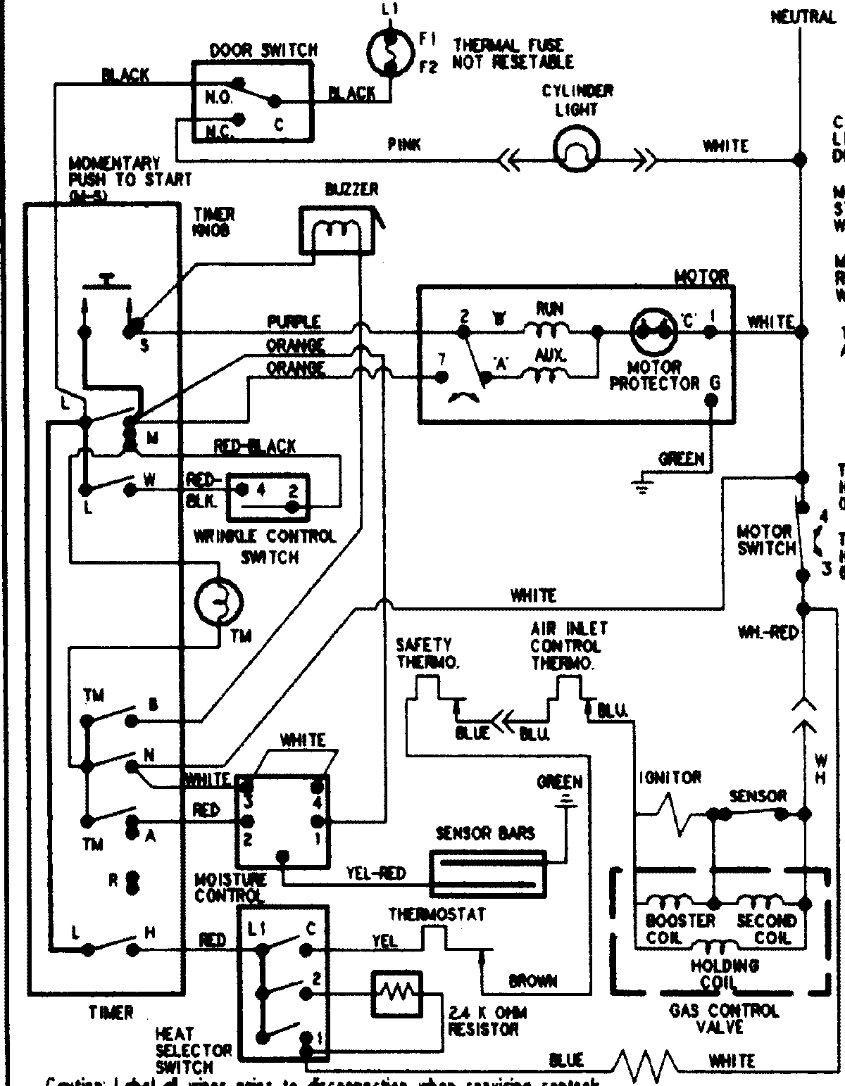
ADG9000AWW 08 – WIRING INFORMATIONadmin2025-04-26T11:39:46+00:00ADG9000AWW 08 – WIRING INFORMATION ProductsPositionProductNIMAY 15002905