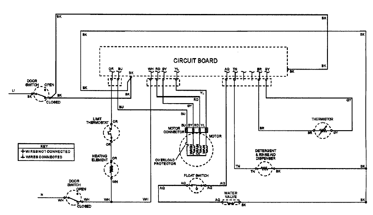
ADW662EAC 07 – WIRING INFORMATIONadmin2025-04-26T08:55:41+00:00ADW662EAC 07 – WIRING INFORMATION ProductsPositionProductNIMAY 15002907