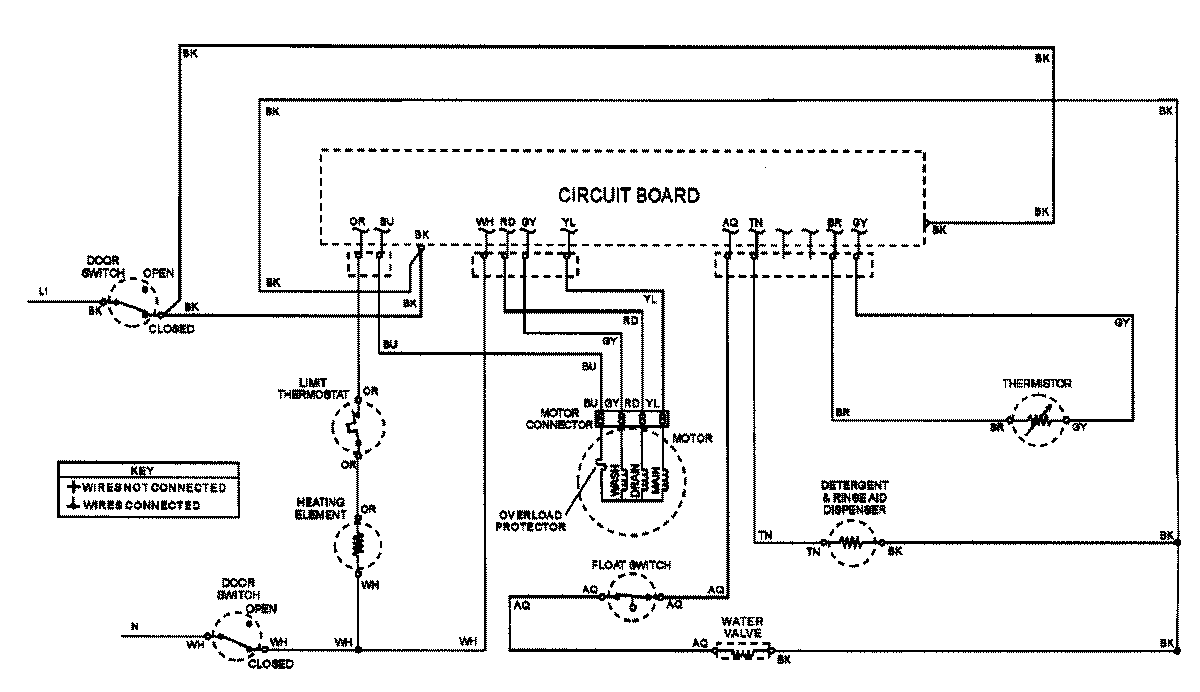
ADW662EAS 07 – WIRING INFORMATIONadmin2025-04-26T08:55:56+00:00ADW662EAS 07 – WIRING INFORMATION ProductsPositionProductNIMAY 15002907