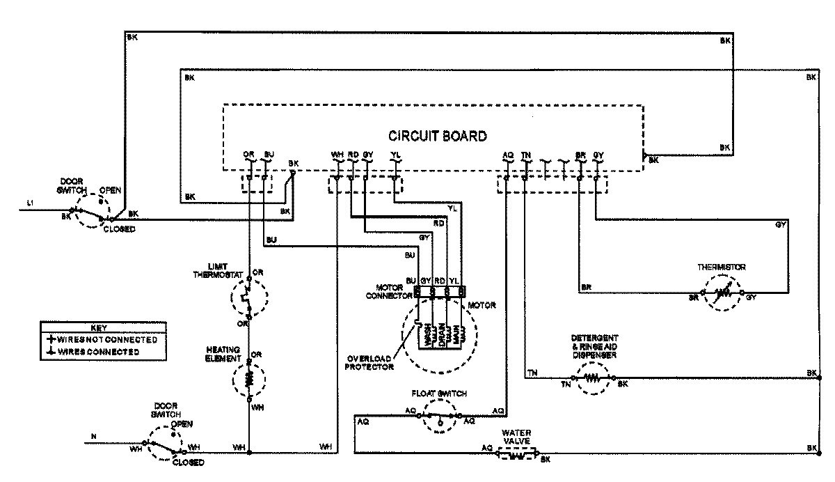
ADW662EAW 07 – WIRING INFORMATIONadmin2025-04-26T08:56:10+00:00ADW662EAW 07 – WIRING INFORMATION ProductsPositionProductNIMAY 15002907