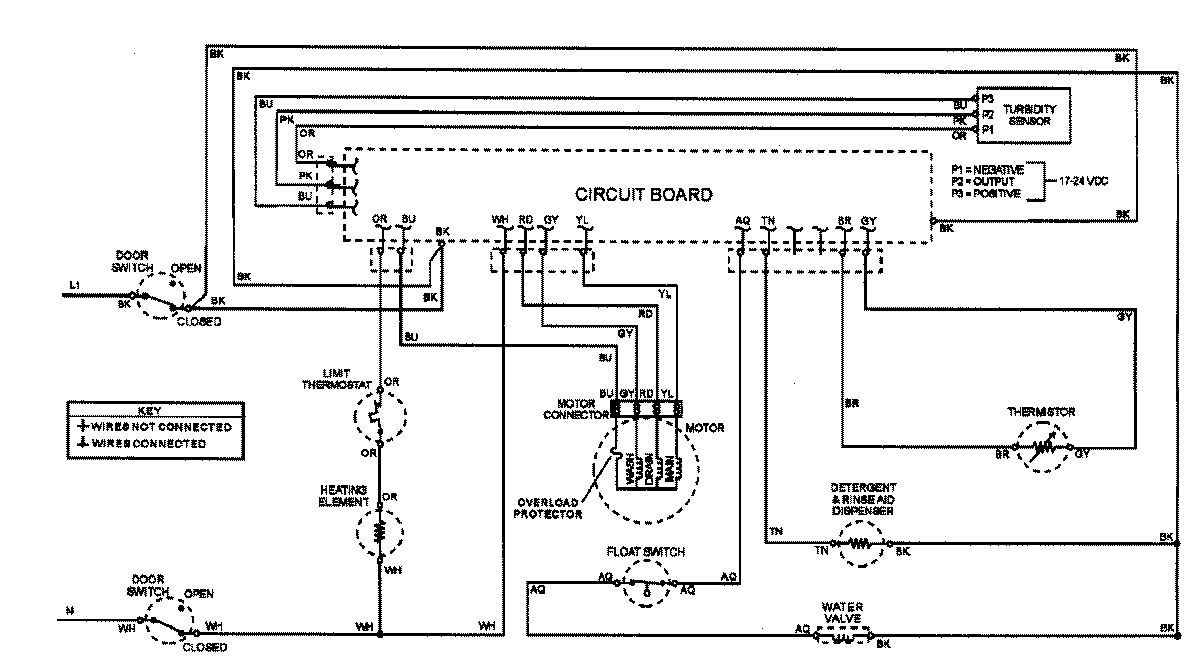
ADW862EAB 07 – WIRING INFORMATIONadmin2025-04-26T08:56:01+00:00ADW862EAB 07 – WIRING INFORMATION ProductsPositionProductNIMAY 15002908