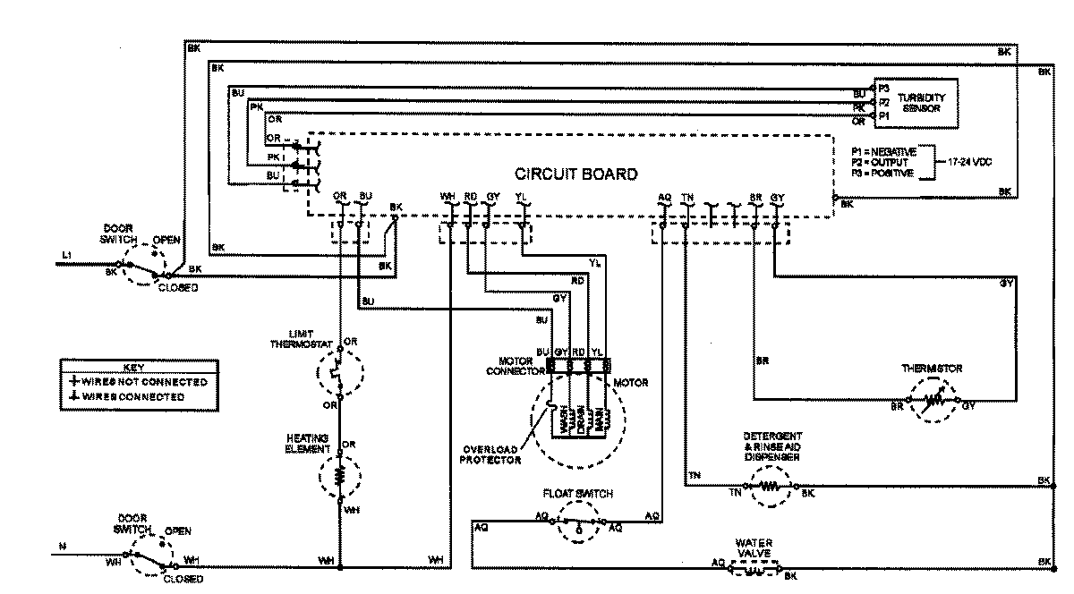
ADW862EAC 07 – WIRING INFORMATIONadmin2025-04-26T08:56:37+00:00ADW862EAC 07 – WIRING INFORMATION ProductsPositionProductNIMAY 15002908