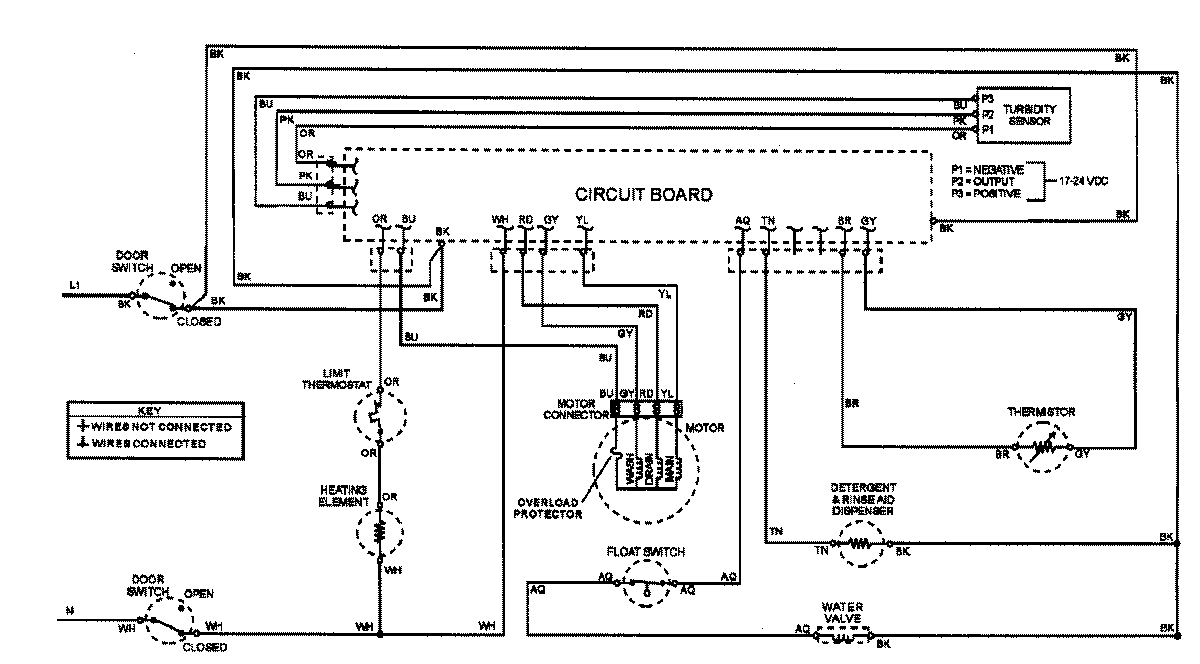
ADW862EAS 07 – WIRING INFORMATIONadmin2025-04-26T08:56:08+00:00ADW862EAS 07 – WIRING INFORMATION ProductsPositionProductNIMAY 15002908