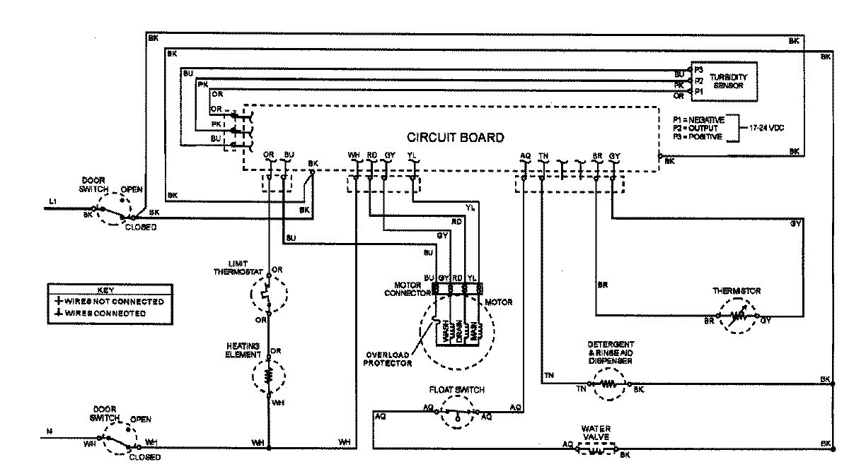
ADW862EAW 07 – WIRING INFORMATIONadmin2025-04-26T08:56:11+00:00ADW862EAW 07 – WIRING INFORMATION ProductsPositionProductNIMAY 15002908