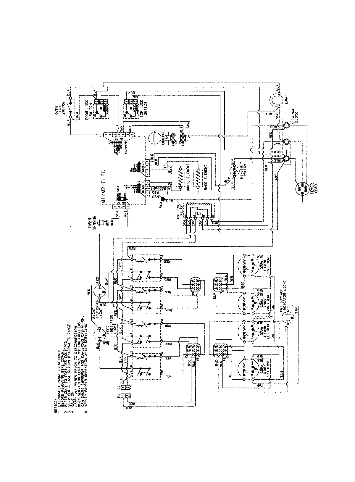
AES3760BCB 06 – WIRING INFORMATIONadmin2025-04-26T09:19:31+00:00AES3760BCB 06 – WIRING INFORMATION ProductsPositionProductNIMAY 15003754