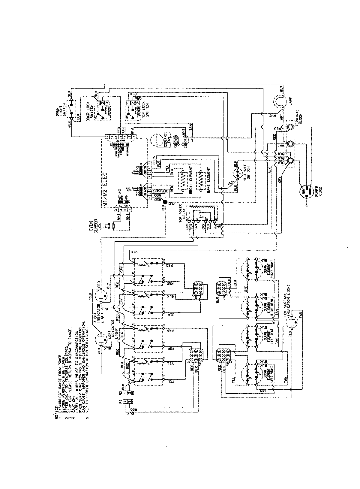
AES3760BCW 06 – WIRING INFORMATIONadmin2025-04-26T09:21:11+00:00AES3760BCW 06 – WIRING INFORMATION ProductsPositionProductNIMAY 15003754