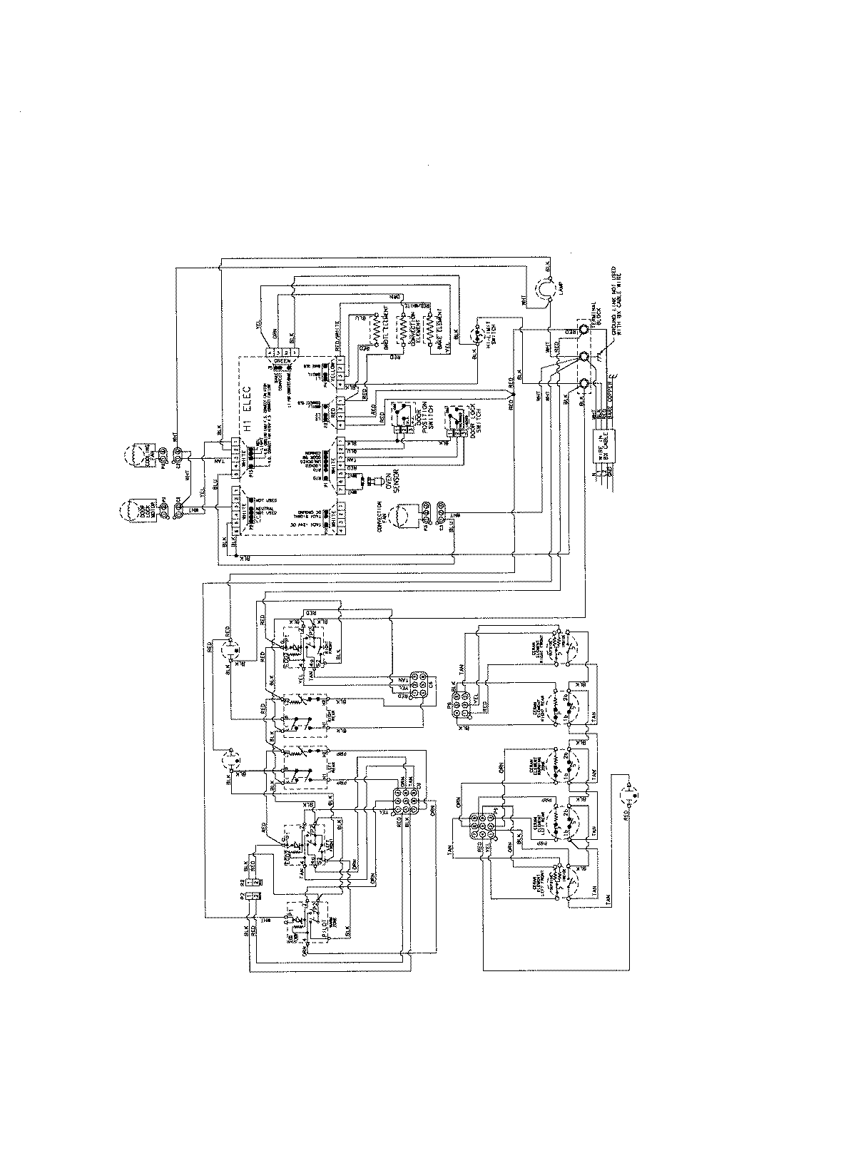
AES5730BAB 06 – WIRING INFORMATIONadmin2025-04-26T09:21:02+00:00AES5730BAB 06 – WIRING INFORMATION ProductsPositionProductNIMAY 15003698