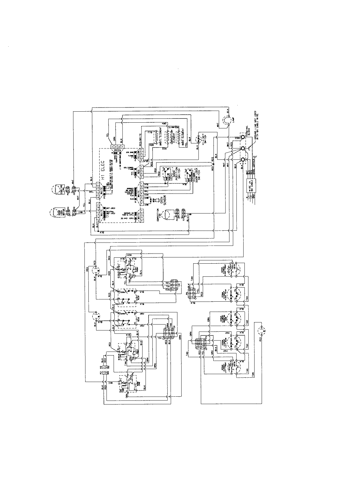
AES5730BAF 06 – WIRING INFORMATIONadmin2025-04-26T09:21:24+00:00AES5730BAF 06 – WIRING INFORMATION ProductsPositionProductNIMAY 15003698