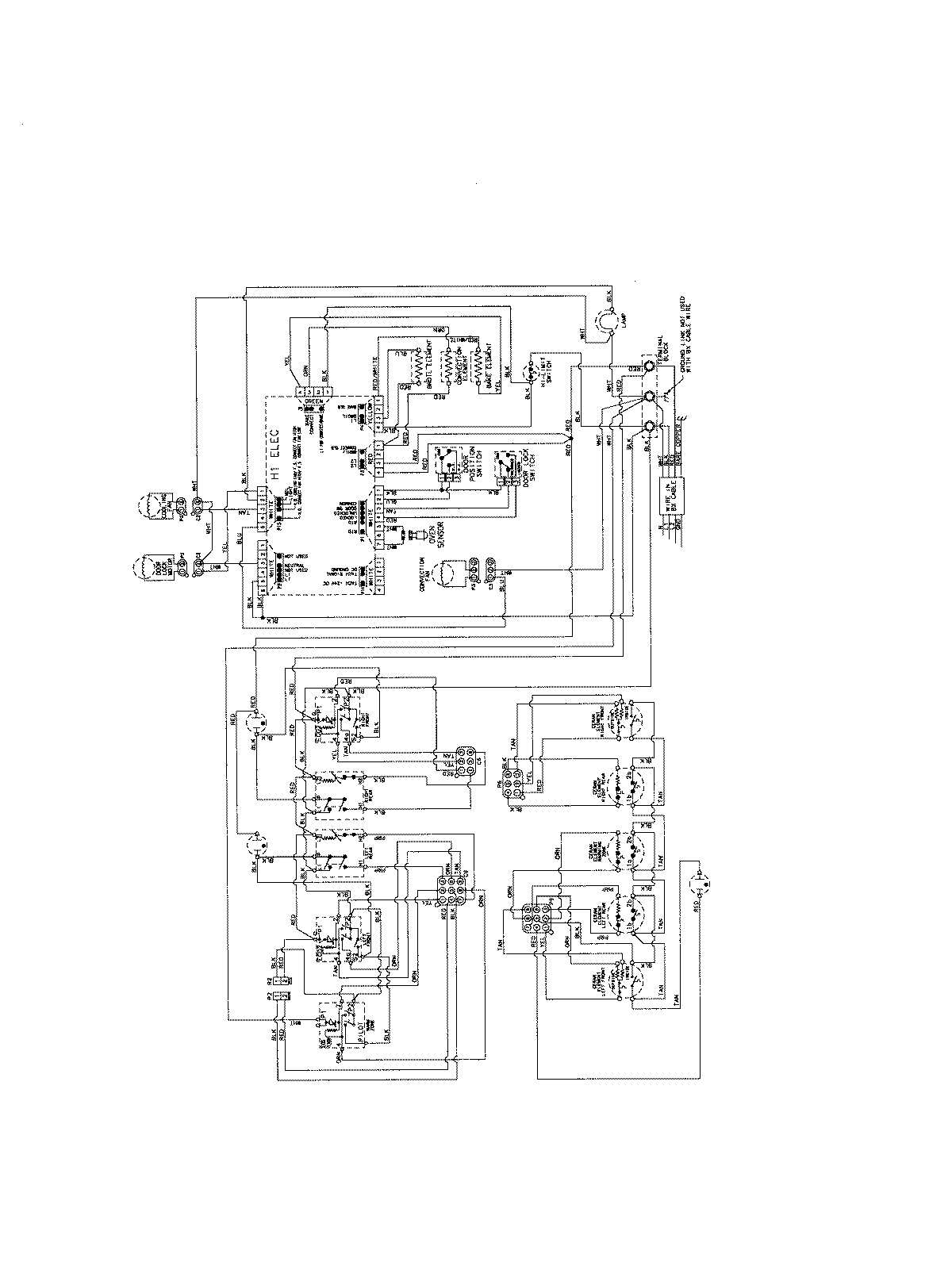
AES5730BAN 06 – WIRING INFORMATIONadmin2025-04-26T09:19:48+00:00AES5730BAN 06 – WIRING INFORMATION ProductsPositionProductNIMAY 15003698