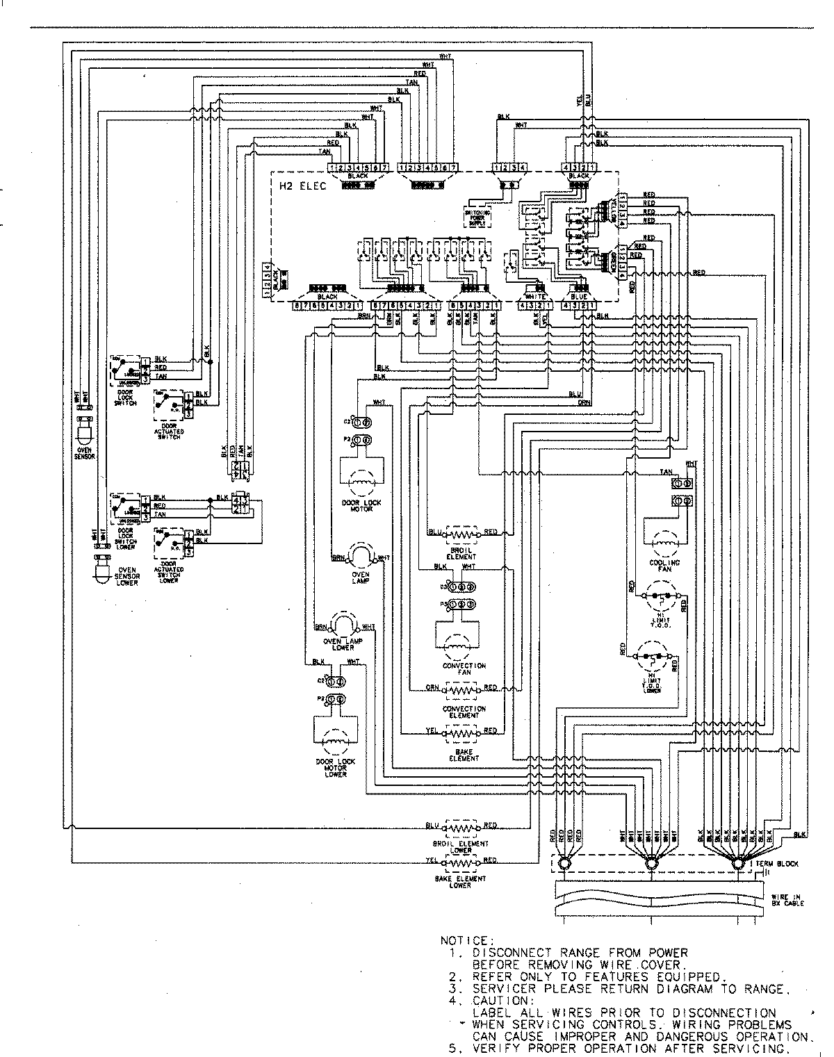
AEW3630DDB 06 – WIRING INFORMATIONadmin2025-04-26T09:20:47+00:00AEW3630DDB 06 – WIRING INFORMATION ProductsPositionProductNIMAY 15003244