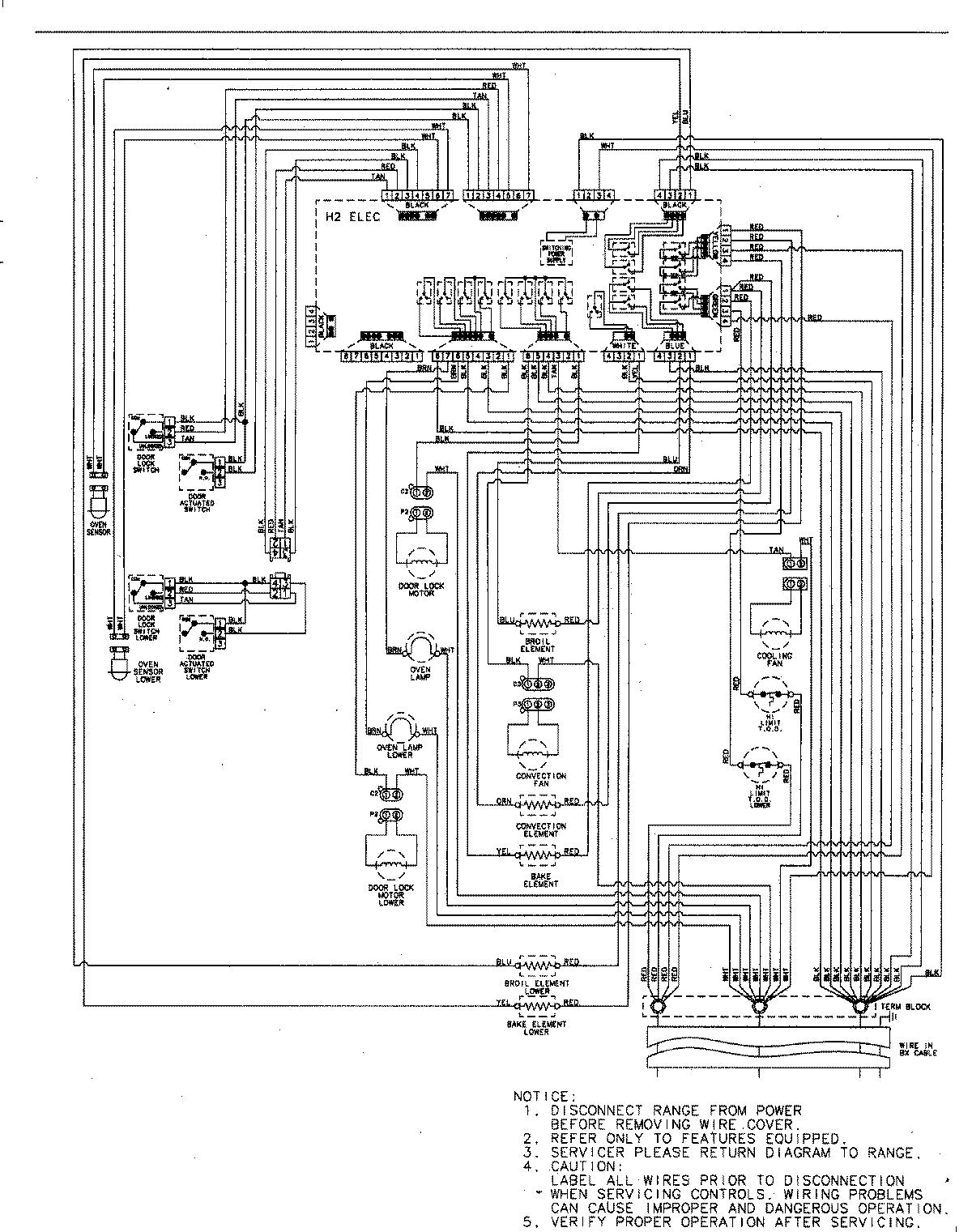
AEW4630DDB 06 – WIRING INFORMATIONadmin2025-04-26T09:20:30+00:00AEW4630DDB 06 – WIRING INFORMATION ProductsPositionProductNIMAY 15003244