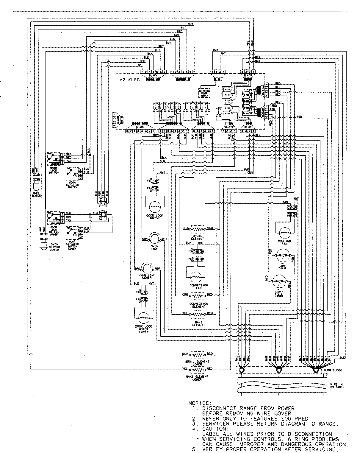
AEW4630DDS 06 – WIRING INFORMATION

AEW4630DDS 06 – WIRING INFORMATION

Products

PositionProduct
NIMAY 15003244