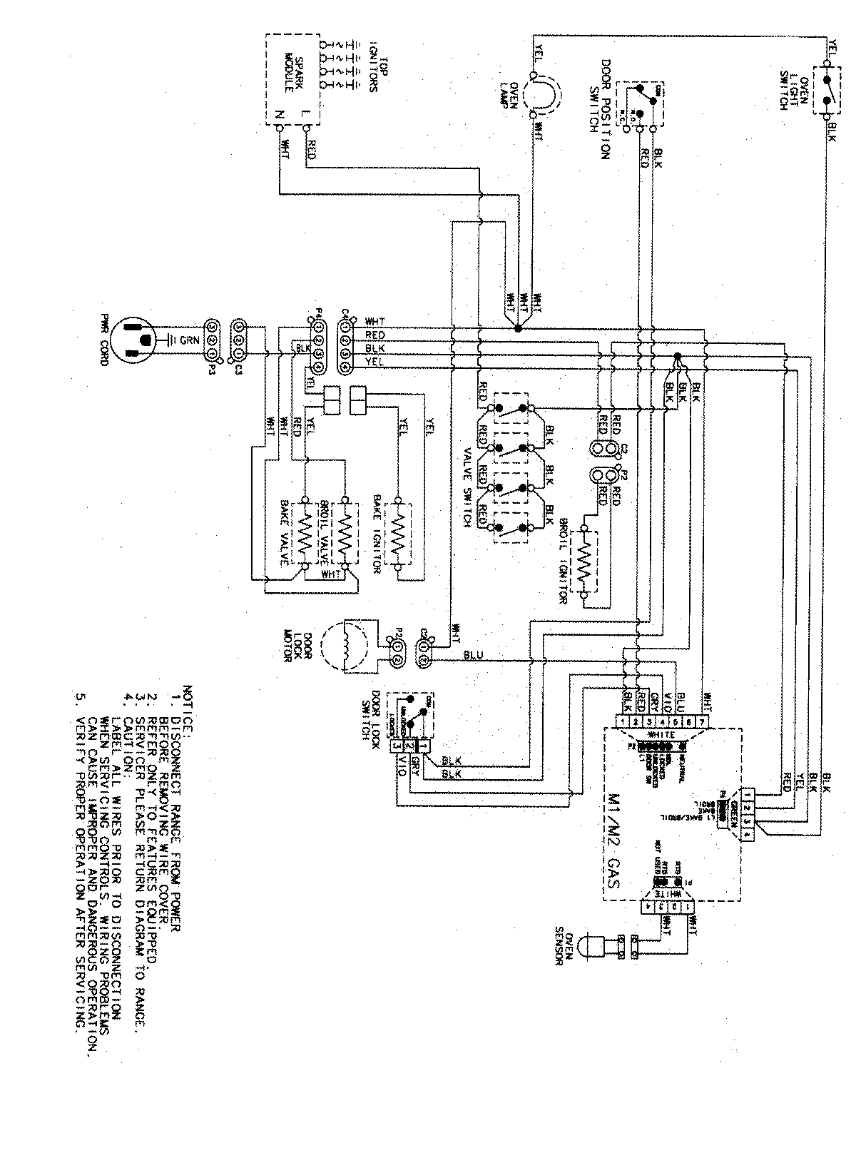
AGR5725RDB 07 – WIRING INFORMATIONadmin2025-04-26T11:34:21+00:00AGR5725RDB 07 – WIRING INFORMATION ProductsPositionProductNIMAY 15003467