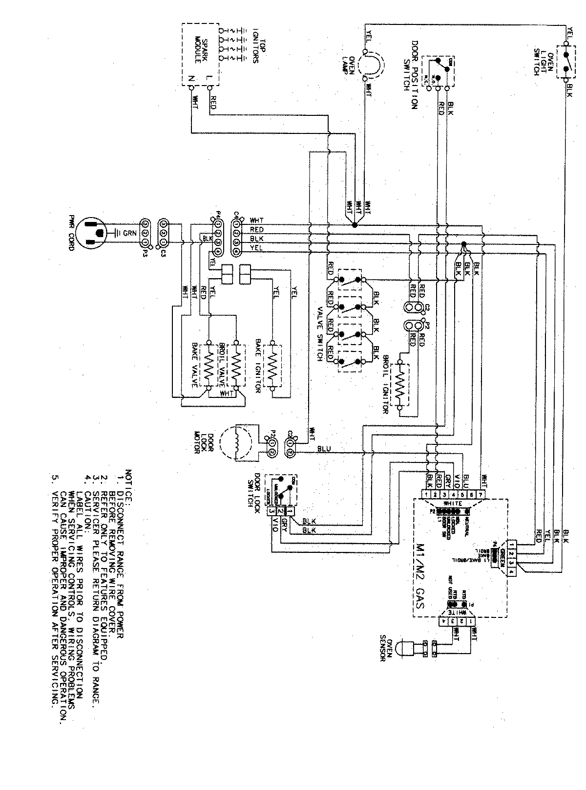
AGR5725RDW 07 – WIRING INFORMATIONadmin2025-04-26T11:33:35+00:00AGR5725RDW 07 – WIRING INFORMATION ProductsPositionProductNIMAY 15003467