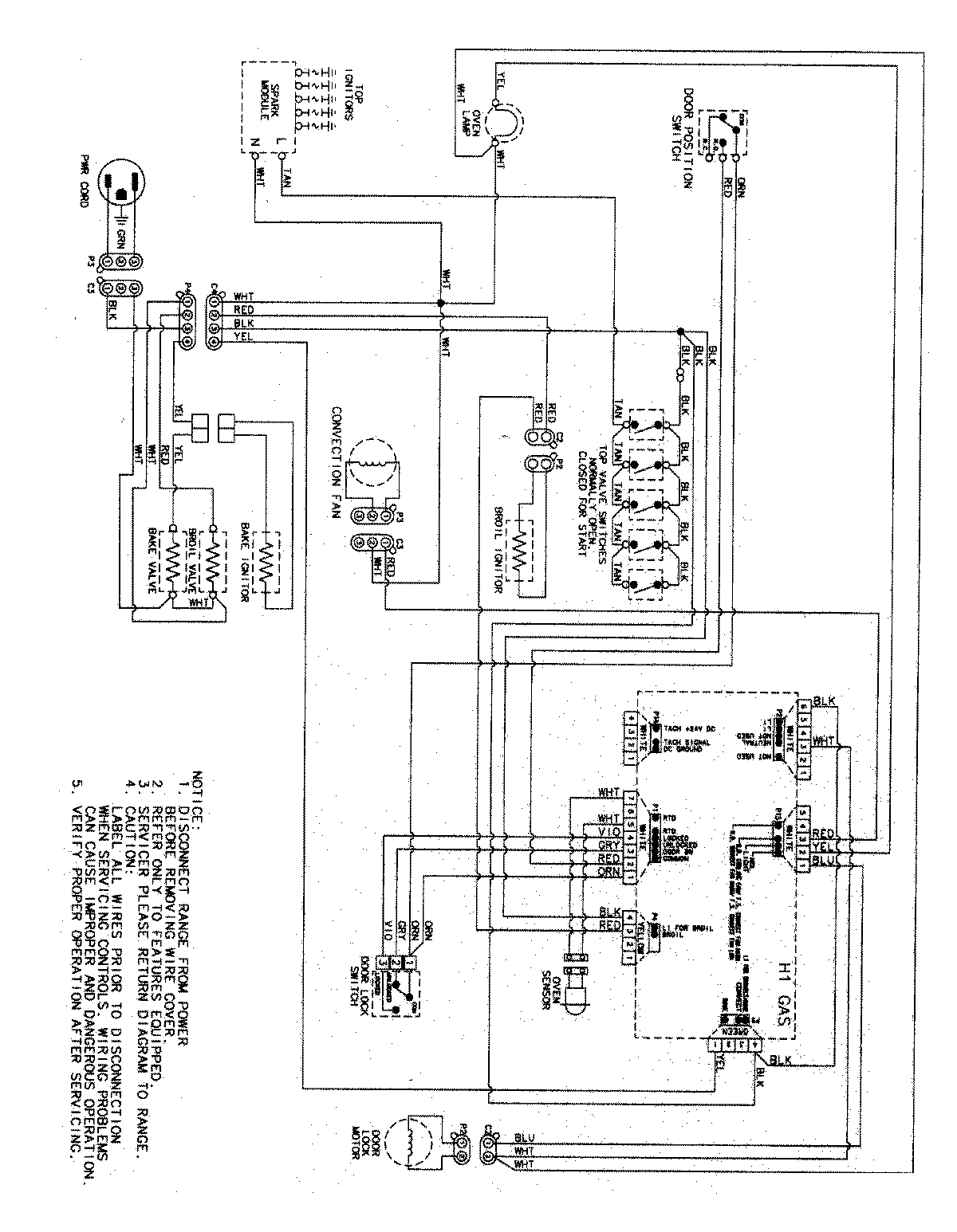
AGR5825RDW 07 – WIRING INFORMATIONadmin2025-04-26T11:32:28+00:00AGR5825RDW 07 – WIRING INFORMATION ProductsPositionProductNIMAY 15003470