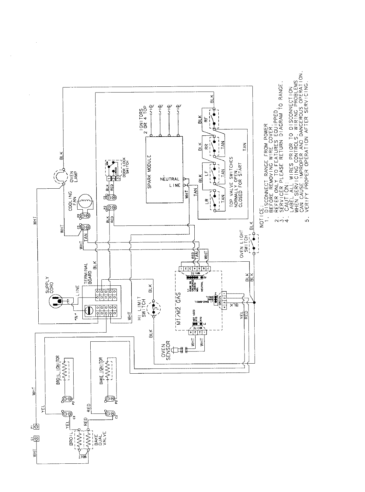
AGS3760BDB 07 – WIRING INFORMATIONadmin2025-04-26T11:35:49+00:00AGS3760BDB 07 – WIRING INFORMATION ProductsPositionProductNIMAY 15003722