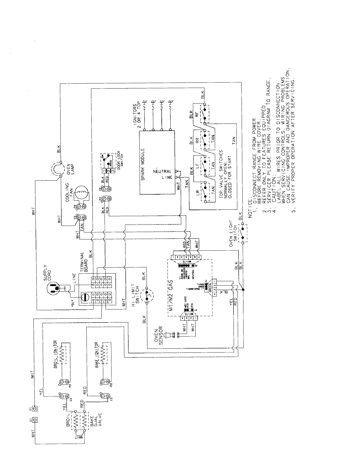
AGS3760BDQ 07 – WIRING INFORMATIONadmin2025-04-26T11:36:13+00:00AGS3760BDQ 07 – WIRING INFORMATION ProductsPositionProductNIMAY 15003722