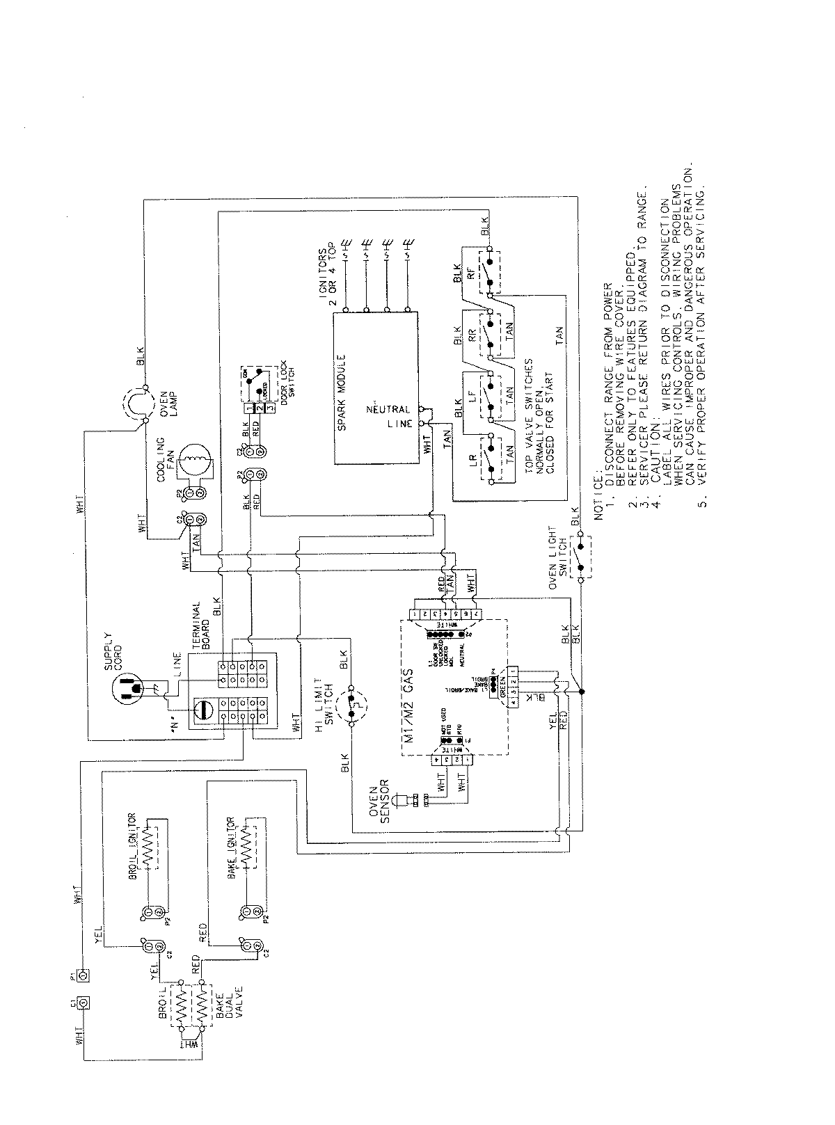
AGS3760BDS 07 – WIRING INFORMATIONadmin2025-04-26T11:35:42+00:00AGS3760BDS 07 – WIRING INFORMATION ProductsPositionProductNIMAY 15003722