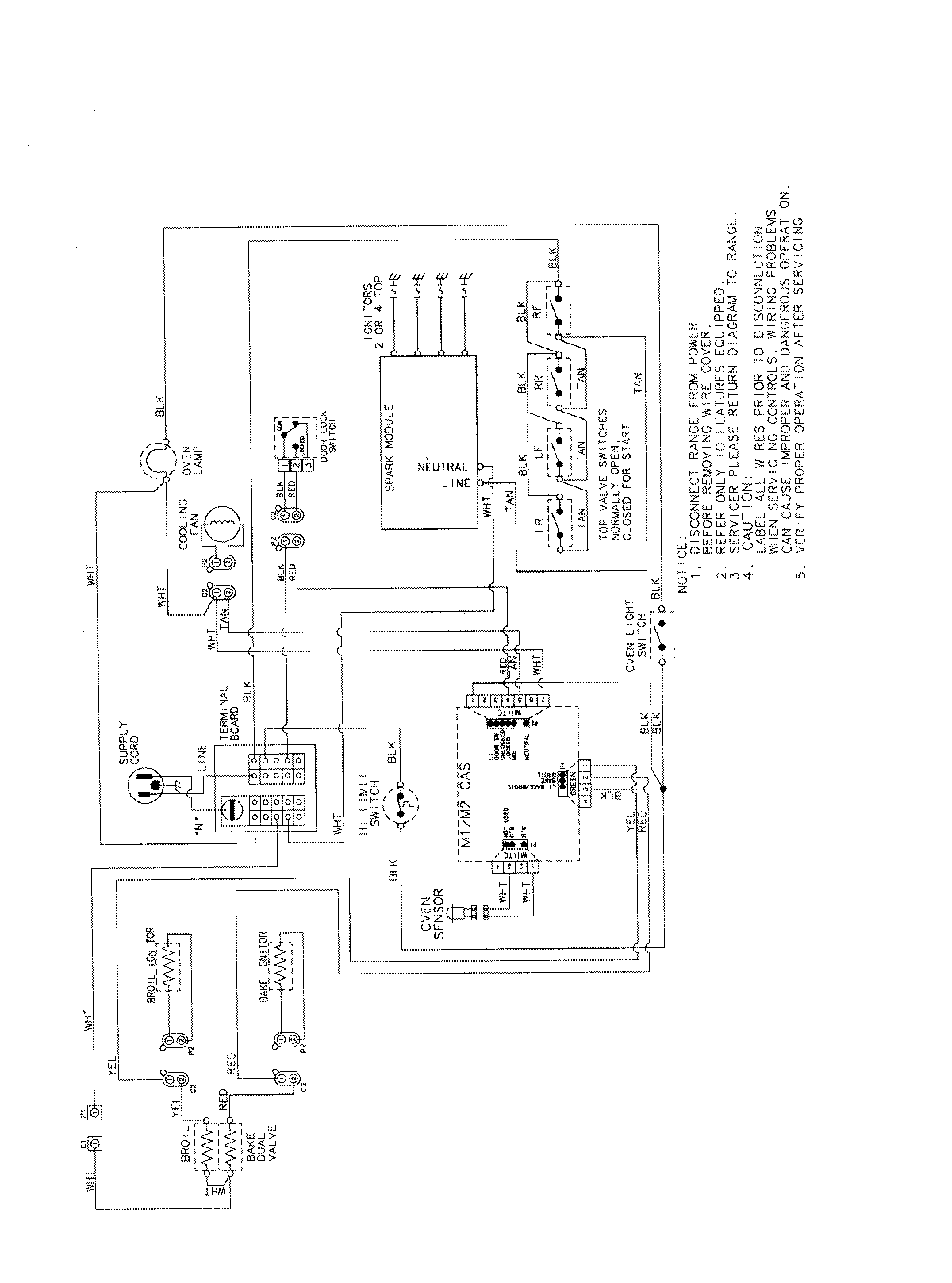
AGS3760BDW 07 – WIRING INFORMATIONadmin2025-04-26T11:35:55+00:00AGS3760BDW 07 – WIRING INFORMATION ProductsPositionProductNIMAY 15003722