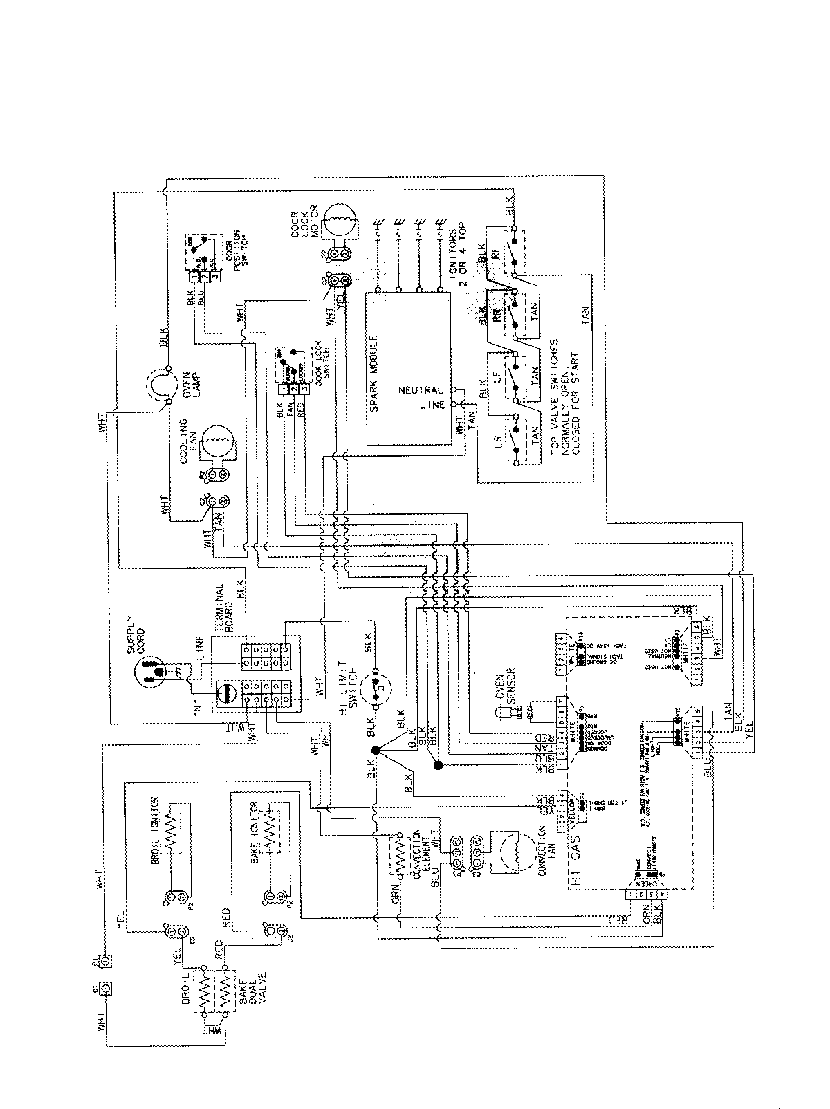
AGS5730BDB 07 – WIRING INFORMATIONadmin2025-04-26T11:36:58+00:00AGS5730BDB 07 – WIRING INFORMATION ProductsPositionProductNIMAY 15003735