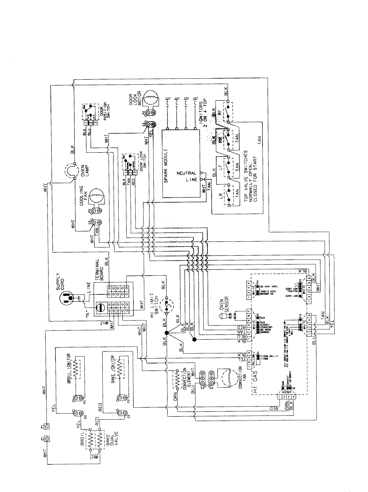
AGS5730BDS 07 – WIRING INFORMATIONadmin2025-04-26T12:27:03+00:00AGS5730BDS 07 – WIRING INFORMATION ProductsPositionProductNIMAY 15003735