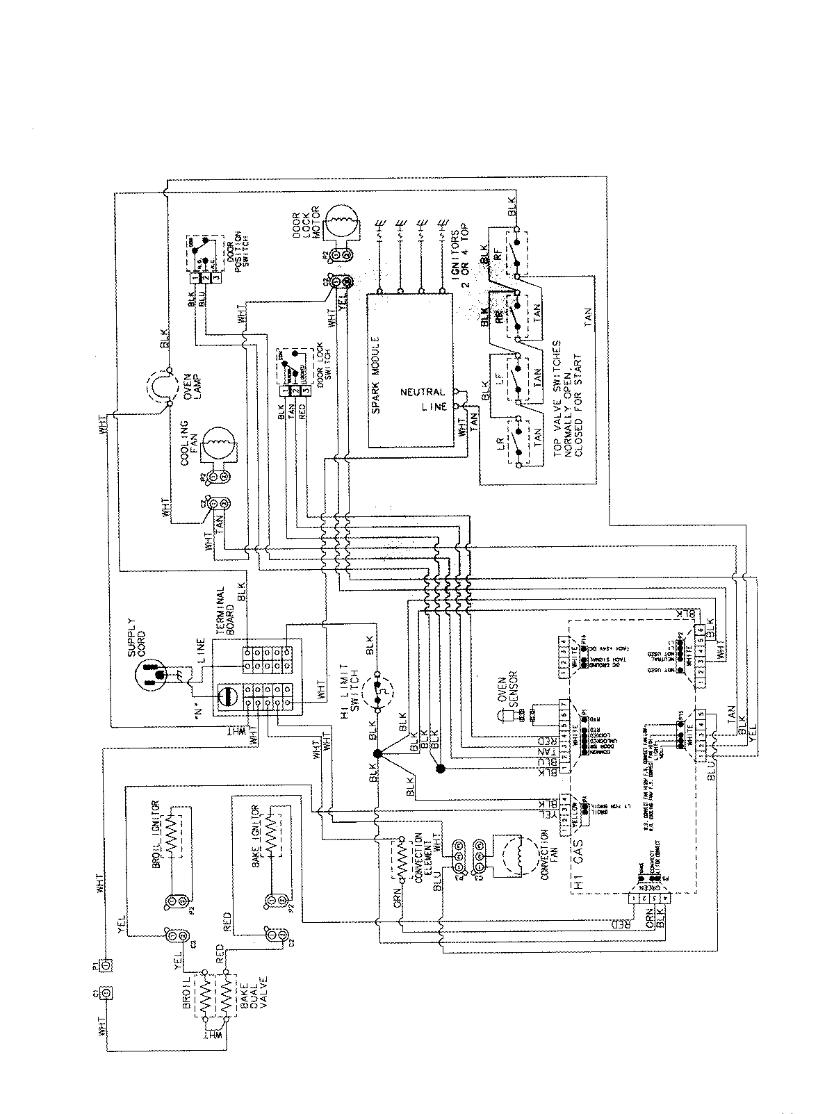
AGS5730BDW 07 – WIRING INFORMATIONadmin2025-04-26T12:25:15+00:00AGS5730BDW 07 – WIRING INFORMATION ProductsPositionProductNIMAY 15003735