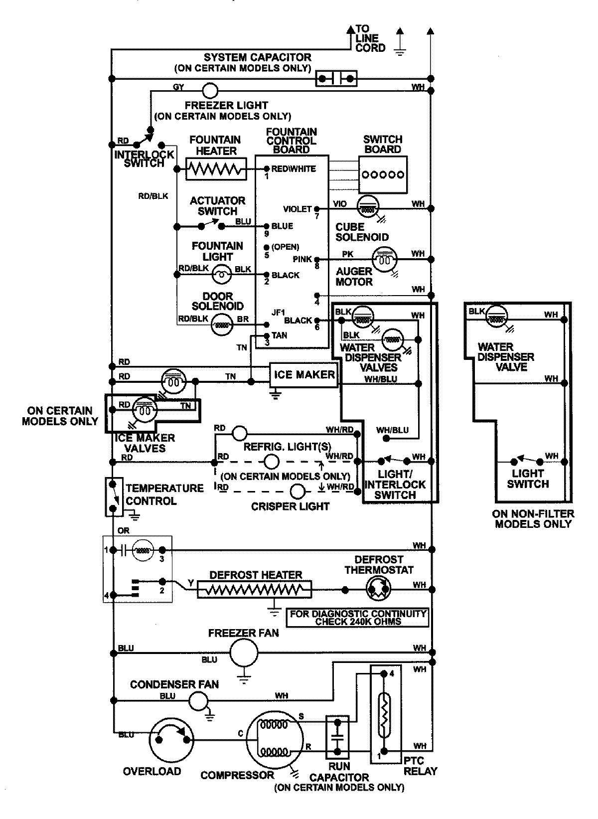
AS2728GIHW 13 – WIRING INFORMATIONadmin2025-04-26T11:52:11+00:00AS2728GIHW 13 – WIRING INFORMATION ProductsPositionProductNIMAY 15002992