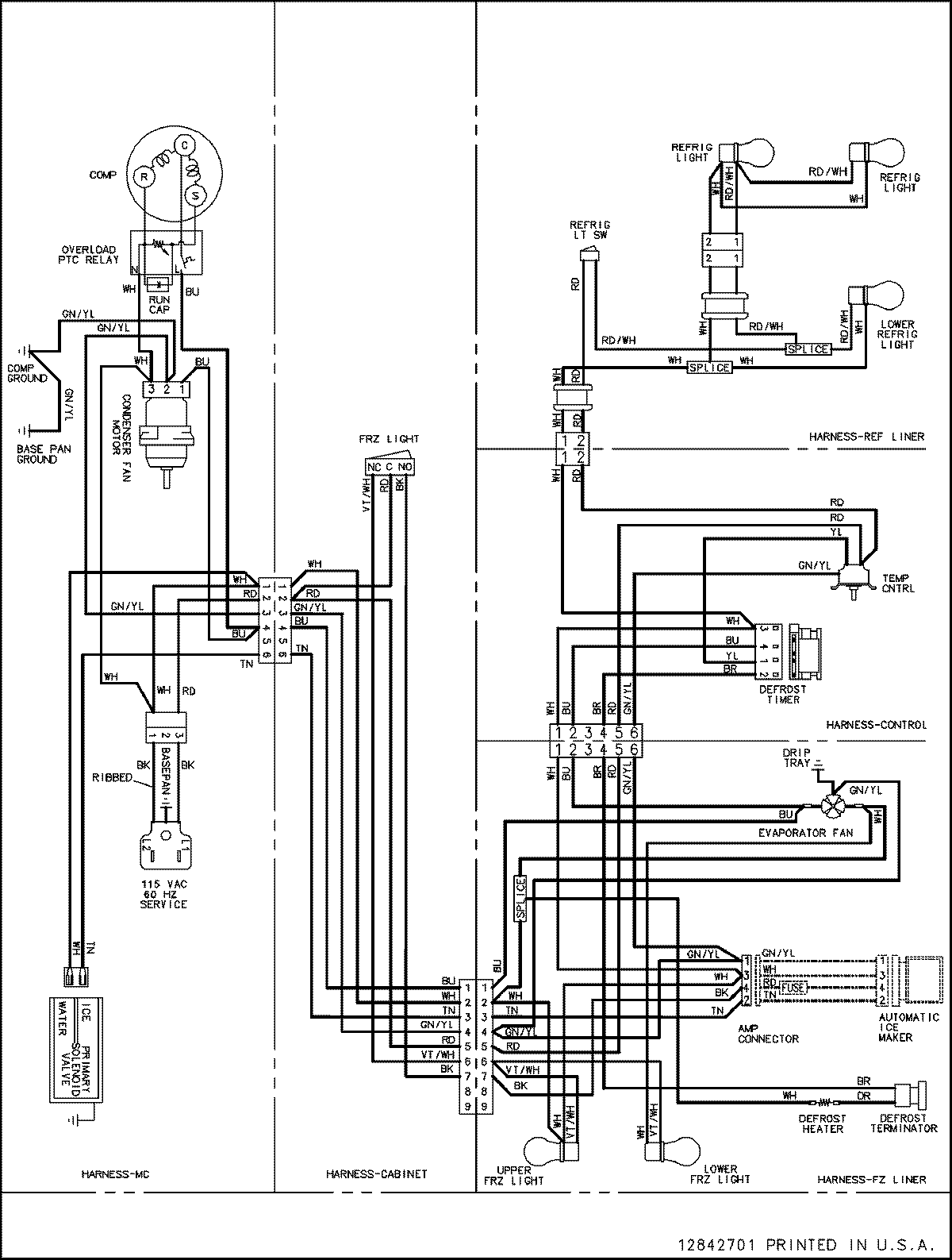
ASB2623HRQ 16 – WIRING INFORMATIONadmin2025-04-26T08:55:46+00:00ASB2623HRQ 16 – WIRING INFORMATION ProductsPositionProductNIMAY 15003533