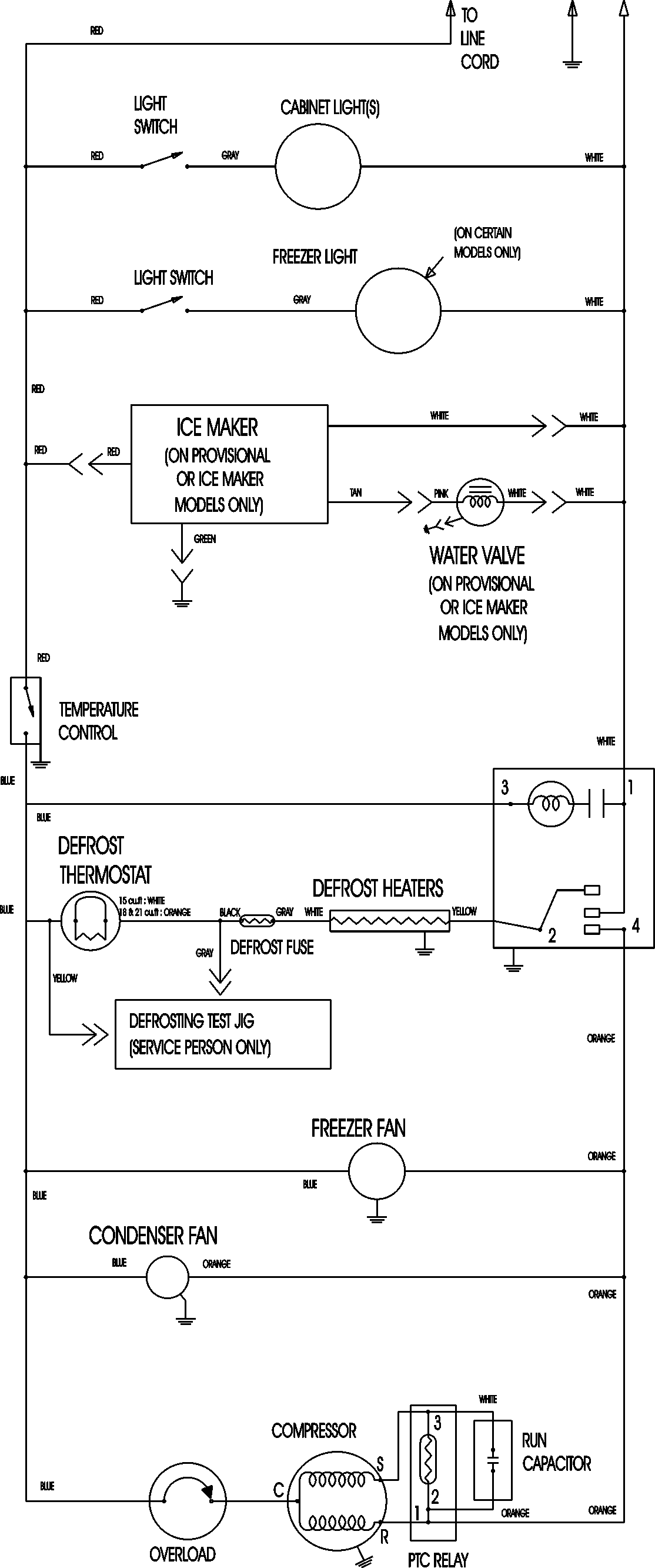
ATB1830ARQ 09 – WIRING INFORMATIONadmin2025-04-26T08:56:32+00:00ATB1830ARQ 09 – WIRING INFORMATION ProductsPositionProductNIMAY 15003630